27420-08: МИР УСПД-01 Устройства сбора и передачи данных - Производители, поставщики и поверители

Устройства сбора и передачи данных МИР УСПД-01

ALL-Pribors default picture
Номер в ГРСИ РФ: 27420-08
Производитель / заявитель: ООО "НПО "Мир", г.Омск
Скачать
27420-08: Описание типа
2019-27420-08.pdf
Скачать 223.5 КБ
Нет данных о поставщике
Поверка
Устройства сбора и передачи данных МИР УСПД-01 поверка на: www.ktopoverit.ru
КтоПоверит
Онлайн-сервис метрологических услуг

Для использования в автоматизированных системах коммерческого и технического учета электроэнергии и мощности с возможностью работы на оптовом рынке электроэнергии, для выполнения в автоматическом режиме следующих функций: сбор информации со счетчиков электроэнергии и других интеллектуальных датчиков по цифровым интерфейсам RS-485, RS-232; сбор информации со счетчиков электроэнергии, оснащенных импульсными телеметрическими выходами; обмен данными по интерфейсам RS-232, RS-485, Ethernet 10/100 Мбит; вычисление значений активной и реактивной энергии прямого и обратного направления, соответствующих заданным тарифным зонам, по измерительной информации, поступающей от счетчиков; вычисление средних значений активной и реактивной мощности прямого и обратного направления на двух заданных интервалах усреднения по каждому каналу измерения по измерительной информации, поступающей от счетчиков; обработка, запоминание, архивирование и отображение принятой информации в соответствии с заданной конфигурацией параметров, передача обработанной информации на верхний уровень; контролирование и корректировка времени интеллектуальных датчиков; самодиагностика.

Информация по Госреестру

Основные данные
Номер по Госреестру 27420-08
Действует по 28.01.2024
Наименование Устройства сбора и передачи данных
Модель МИР УСПД-01
Характер производства Серийное
Идентификатор записи ФИФ ОЕИ 952b0273-0c74-4fcc-8dda-f9896dc6ba90
Год регистрации 2008
Информация устарела
Общие данные
Технические условия на выпуск ТУ 4222-001-51648151-2003
Класс СИ 34.01.05
Год регистрации 2008
Страна-производитель  Россия 
Примечание 28.04.2014 продлен срок свидетельстваВзамен № 27420-04
Центр сертификации СИ
Наименование центра ГЦИ СИ ВНИИМС
Адрес центра 119361, г.Москва, Озерная ул., 46
Руководитель центра Кононогов Сергей Алексеевич
Телефон (8*095) 437-55-77
Факс 437-56-66
Информация о сертификате
Срок действия сертификата 28.04.2019
Номер сертификата 34838
Тип сертификата (C - серия/E - партия) С
Дата протокола Приказ 381 п. 25 от 28.04.201414д2 от 25.12.08 п.511
Производитель / Заявитель

ООО "НПО "Мир", РОССИЯ, г.Омск

 Россия 

644105, ул.Герцена, 51, тел. (3812) 61-95-75, 26-45-02, 61-81-67 (644105, ул.Успешная, 51, тел. 61-90-82, 61-99-74, факс 61-81-76, 61-64-69) www.mir-omsk.ru, E-mail: mir@omskkelecom.ru, mir@mir-omsk.ru

Поверка

Методика поверки / информация о поверке М02.109.00.000РЭ, раздел 10
Межповерочный интервал / Периодичность поверки
6 лет
Зарегистрировано поверок
Найдено поверителей
Успешных поверок (СИ пригодно) 299 (100%)
Неуспешных поверок (СИ непригодно) 0 (0 %)
Актуальность информации 29.03.2026
Найти результаты поверки
Указан в паспорте или на самом приборе

Поверители

КтоПоверит
Онлайн-сервис метрологических услуг
Устройства сбора и передачи данных МИР УСПД-01 поверка на: www.ktopoverit.ru
КтоПоверит
Онлайн-сервис метрологических услуг

Скачать

27420-08: Описание типа
2019-27420-08.pdf
Скачать 223.5 КБ

Описание типа

Назначение

Устройство сбора и передачи данных МИР УСПД-01 (в дальнейшем - УСПД) предназначено для косвенных измерений электрической энергии и мощности для использования в автоматизированных информационно-измерительных системах коммерческого и технического учета электроэнергии и мощности с возможностью работы на оптовом рынке электроэнергии.

Описание

УСПД предназначено для выполнения в автоматическом режиме следующих функций:

- сбор информации со счетчиков электрической энергии и интеллектуальных датчиков по цифровым интерфейсам RS-485, RS-232;

- сбор информации со счетчиков электроэнергии, оснащенных импульсными телеметрическими выходами;

- обмен данными по интерфейсам RS-232, RS-485, Ethernet 10/100 Мбит;

- обработка, запоминание, архивирование и отображение принятой информации в соответствии с заданной конфигурацией параметров УСПД, и передача обработанной информации в центр сбора информации;

- автоматическая корректировка текущего времени и календарных данных счетчиков электроэнергии, имеющих цифровой интерфейс;

- самодиагностика.

Принцип действия УСПД основан на преобразовании сигналов измерительной информации в значения физических параметров, расчете мгновенных и интегральных значений параметров и хранении измеренной и расчетной информации в архивах. Информация может передаваться УСПД в центр сбора данных с помощью внешнего модемного оборудования и радиостанций по следующим каналам связи:

- полудуплексным радиоканалам;

- по физическим двухпроводным линиям связи;

- по выделенным или коммутируемым телефонным каналам;

- по локальной сети Ethernet.

Скорость передачи информации определяется характеристиками каналов и используемыми модемами.

Максимальная информационная емкость УСПД по интерфейсам:

- 24 канала дискретного ввода (ТС/ТИИ);

- 8 интерфейсов RS-485/RS-232;

- 1 интерфейс RS-232;

- 1 оптический порт;

- 1 интерфейс Ethernet 10/100 Мбит;

- 2 канала ТС;

- 2 канала ТУ.

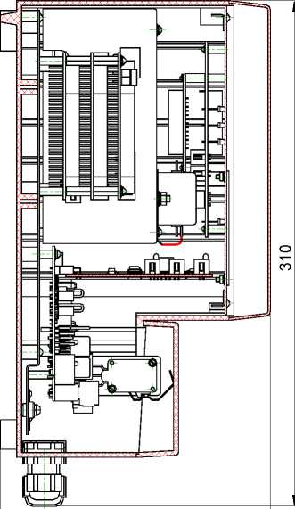
УСПД выпускается в пластмассовом корпусе, обеспечивающем возможность пломбирования и защиты от несанкционированного доступа. Конструкция УСПД обеспечивает возможность навесного монтажа. Корпус УСПД состоит из системного и кроссового отсеков. Панель системного отсека корпуса УСПД закрывается прозрачной крышкой с замком. На передней панели УСПД установлены клавиатура, индикаторы и оптический порт. Кроссовый отсек корпуса закрывается съемной защитной крышкой.

Программное обеспечение

Идентификационные данные программного обеспечения (далее по тексту - ПО) УСПД приведены в таблице 1.

Встроенное ПО УСПД реализовано аппаратно (в управляющем микроконтроллере) и является метрологически значимым.

Встроенное ПО УСПД может быть проверено, установлено или переустановлено только на заводе-изготовителе с использованием специальных программно-технических устройств. Встроенное ПО УСПД не может быть считано с устройства без применения специальных программно-технических устройств.

Таблица 1 - Характеристики программного обеспечения

Обозначение

ПО

Идентификационное наименование ПО

Версия(идентификационный номер) ПО

Цифровой идентификатор ПО (контрольная сумма исполняемого кода)

Алгоритм вычисления цифрового идентификатора ПО

М11.00296-01

Образ диска для УСПД

uspd14fa

0c38c3b6dff467488d9edf338f6 1b4b2

md5

Уровень защиты программного обеспечения от непреднамеренных и преднамеренных изменений - «А».

Рисунок 1 - Внешний вид УСПД

166

Технические характеристики

Метрологические характеристики

Пределы допускаемой основной абсолютной погрешности суточного хода часов

УСПД, с не более..........................................................................................±

Пределы допускаемой относительной погрешности преобразования числоимпульсных сигналов в цифровой сигнал, %........................................................................................±

Пределы допускаемой относительной погрешности преобразования числоимпульс

ных сигналов в среднее значение мощности за 30 мин., %

Измерительные каналы импульсных сигналов Максимальная частота следования импульсов, Гц

Длительность импульсов, мс не менее

Номинальное напряжение питания импульсных каналов, В

Амплитуда тока импульса, мА не более

Параметры электропитания

Напряжение питания сети:

переменного тока частотой (50±1) Гц, В.......................................127-250

постоянного тока, В.................................................................180-250

резервного источника постоянного тока, В....................................10-15

Мощность, потребляемая:

от питающей сети переменного    тока,    В^А    не    более

от питающей сети постоянного тока, Вт не более

от резервного источника постоянного тока, Вт не более

Рабочие условия Диапазон рабочих температур, °С....................................от минус 40 до плюс 55

Относительная влажность при 30 °С, % не более

Показатели надежности

Среднее время наработки на отказ, ч

Среднее время восстановления работоспособности, ч

Средний срок службы, лет

Межповерочный интервал, лет

Знак утверждения типа

наносят фотохимическим способом на шильдик УСПД, расположенный на торцевой поверхности корпуса, и типографским способом на титульный лист руководства по эксплуатации и формуляра.

Комплектность

Комплект поставки УСПД приведён в таблице 2.

Таблица 2

Обозначение

Наименование

Кол-во

Примечание

М02.109.00.000

Устройство сбора и передачи данных МИР УСПД-01

1 шт.

_

-

Одиночный комплект ЗИП

1 шт.

Согласно ведомости

ЗИП

М02.109.00.000 ЗИ

-

Комплект эксплуатационных документов

1 экз.

Согласно ведомости эксплуатационных документов М02.109.00.000 ВЭ

М06.00155-01

Программный комплекс ПРОВЕРКА УСПД

1 шт.

Поставляется на

CD-R

Примечания:

1 Формуляр поставляется в бумажной форме с каждым УСПД.

2 Допускается поставка в один адрес одного экземпляра ведомости эксплуатаци

онных документов в бумажной форме на пять УСПД.

3 Допускается поставка руководства по эксплуатации (файл в формате pdf) и программного комплекса ПРОВЕРКА УСПД на одном компакт-диске в один адрес на пять УСПД.

Поверка

осуществляется в соответствии с методикой, изложенной в разделе 10 документа М02.109.00.000 РЭ «Устройство сбора и передачи данных МИР УСПД-01. Руководство по эксплуатации» согласованной с ГЦИ СИ ФГУП «ВНИИМС» в декабре 2008 г.

При проведении поверки должны применяться следующие приборы и оборудование:

- установка комплексная для проверки параметров ЭБ GPI-735A - мощность 200 В •А; испытательное напряжение переменного тока от 0 до 5 кВ, испытательное напряжение постоянного тока от 0 до 6 кВ, относительная погрешность установки напряжения ± 1 %; диапазон измеряемого сопротивления от 1 до 1990 МОм, пределы погрешности измерения сопротивления ± 5 %;

- частотомер Ч3-85/3. Диапазон измеряемых частот - от 0,1 Гц до 200 МГц. Входное напряжение - до 10 В. Погрешность измерения частоты - не более (1-10-6 ± 1 ед. сч.);

- функциональный генератор SFG-830. Амплитуда импульсов от 10 мВ до 10 В, диапазон частот от 20 мГц до 30 МГц, точность установки частоты ± 10-5.

Сведения о методах измерений

приведены в документе «Устройство сбора и передачи данных МИР УСПД-01. Руководство по эксплуатации».

Нормативные документы

1. ГОСТ 22261-94 «Средства измерений электрических и магнитных величин. Общие технические условия».

2. ГОСТ Р МЭК 870-4-93 «Устройства и системы телемеханики. Часть 4. Технические требования».

3. ГОСТ Р 51350-99 (МЭК 61010-1-99) «Безопасность контрольно-измерительных приборов и лабораторного оборудования».

4. ГОСТ Р 51522-99 (МЭК 61326-1-97) «Совместимость технических средств электромагнитная. Электрическое оборудование для измерения, управления и лабораторного применения. Требования и методы испытаний».

5. ТУ 4222-001-51648151-2003 «Устройство сбора и передачи данных МИР УСПД-01. Технические условия».

Рекомендации к применению

- вне сферы государственного регулирования.

Смотрите также

Default ALL-Pribors Device Photo
27421-04
НЕВОД-ИНФОР Комплексы программно-технические
ЗАО "Геолинк Консалтинг", РОССИЯ, г.Москва
Для измерения и контроля выходных сигналов (напряжения и силы постоянного тока, счета импульсов) от датчиков с представлением полученных значений в виде измеренных физических параметров на главном диспетчерском пункте, формирования сигналов сигнализа...
Default ALL-Pribors Device Photo
27422-04
ВАБ 3000 Весы элеваторные бункерные
ОАО "Новороссийский комбинат хлебопродуктов", РОССИЯ, г.Новороссийск
Для статического взвешивания различных зерновых культур, поступающих в бункер, выполненный в виде ковша, прерывающимся потоком на предприятии ОАО "Новороссийский комбинат хлебопродуктов".
Default ALL-Pribors Device Photo
27423-04
ЦА1504М, ЦА1605, ЦВ1504М и ЦВ1605 Амперметры и вольтметры цифровые
АО "Приборостроительный завод "Вибратор", РОССИЯ, г.Санкт-Петербург
Default ALL-Pribors Device Photo
27424-04
Ц1420, Ц1620 и Ц1420.1 Амперметры и вольтметры
АО "Приборостроительный завод "Вибратор", РОССИЯ, г.Санкт-Петербург
Default ALL-Pribors Device Photo
27425-04
ЭА1606, ЭА1606.1и ЭВ1606, ЭВ1606.1 Амперметры и вольтметры
АО "Приборостроительный завод "Вибратор", РОССИЯ, г.Санкт-Петербург