48049-11: Система измерительная автоматизированной системы нагрева и сопровождения пакетов рельсов в закалочной печи рельсобалочного цеха Открытого акционерного общества "Новокузнецкий металлургический комбинат" - Производители, поставщики и поверители

Система измерительная автоматизированной системы нагрева и сопровождения пакетов рельсов в закалочной печи рельсобалочного цеха Открытого акционерного общества "Новокузнецкий металлургический комбинат"

ALL-Pribors default picture
Номер в ГРСИ РФ: 48049-11
Производитель / заявитель: ОАО "Новокузнецкий металлургический комбинат" (НКМК), г.Новокузнецк
Скачать
48049-11: Описание типа
2011-48049-11.pdf
Скачать 186.3 КБ
Свидетельство об утверждении типа СИ Открыть ...
Нет данных о поставщике
Поверка
Система измерительная автоматизированной системы нагрева и сопровождения пакетов рельсов в закалочной печи рельсобалочного цеха Открытого акционерного общества "Новокузнецкий металлургический комбинат" поверка на: www.ktopoverit.ru
КтоПоверит
Онлайн-сервис метрологических услуг

Для измерений объемного расхода, давления, разрежения, температуры, концентрации газов; автоматического непрерывного контроля технологических параметров, их визуализации, регистрации и хранения, а также выполнения функций сигнализации.

Информация по Госреестру

Основные данные
Номер по Госреестру 48049-11
Наименование Система измерительная автоматизированной системы нагрева и сопровождения пакетов рельсов в закалочной печи рельсобалочного цеха Открытого акционерного общества "Новокузнецкий металлургический комбинат"
Характер производства Единичное
Идентификатор записи ФИФ ОЕИ 9d688635-2343-f164-cc3c-aec720ccc236
Испытания
Дата Модель Заводской номер
зав.№ 014
Год регистрации 2011
Информация устарела
Общие данные
Технические условия на выпуск УМИЦ019.ТРП.01
Класс СИ 34.01.05
Год регистрации 2011
Страна-производитель  Россия 
Центр сертификации СИ
Наименование центра ГЦИ СИ Томского ЦСМ
Адрес центра 634012, г.Томск, ул.Косарева, 17а
Руководитель центра Чухланцева Марина Михайловна
Телефон (8*382*2) 44-44-22, 44-27-81
Факс 44-36-76
Информация о сертификате
Срок действия сертификата . .
Номер сертификата 44211
Тип сертификата (C - серия/E - партия) Е
Дата протокола Приказ 5651 от 26.10.11 п.18
Производитель / Заявитель

ОАО "Новокузнецкий металлургический комбинат" (НКМК), РОССИЯ, г.Новокузнецк

 Россия 

654010, Кемеровская обл., пл.Победы, 1, факс (8384.3) 49-39-83, Тел. (3843) 79-22-20, факс 79-58-58 Сайт: www.nkmk.ru, E-mail: kancelyariya@nkmk.ru

Поверка

Методика поверки / информация о поверке МП 48049-11
Межповерочный интервал / Периодичность поверки
1 год
Зарегистрировано поверок
Найдено поверителей
Успешных поверок (СИ пригодно) 1 (100%)
Неуспешных поверок (СИ непригодно) 0 (0 %)
Актуальность информации 29.03.2026
Найти результаты поверки
Указан в паспорте или на самом приборе

Поверители

КтоПоверит
Онлайн-сервис метрологических услуг
Система измерительная автоматизированной системы нагрева и сопровождения пакетов рельсов в закалочной печи рельсобалочного цеха Открытого акционерного общества "Новокузнецкий металлургический комбинат" поверка на: www.ktopoverit.ru
КтоПоверит
Онлайн-сервис метрологических услуг

Скачать

48049-11: Описание типа
2011-48049-11.pdf
Скачать 186.3 КБ
Свидетельство об утверждении типа СИ Открыть ...

Описание типа

Назначение

Система измерительная автоматизированной системы нагрева и сопровождения пакетов рельсов в закалочной печи рельсобалочного цеха Открытого акционерного общества «Новокузнецкий металлургический комбинат» (далее - ИС) предназначена для измерений объемного расхода, давления, разрежения, температуры, концентрации газов; автоматического непрерывного контроля технологических параметров, их визуализации, регистрации и хранения, а также выполнения функций сигнализации.

Описание

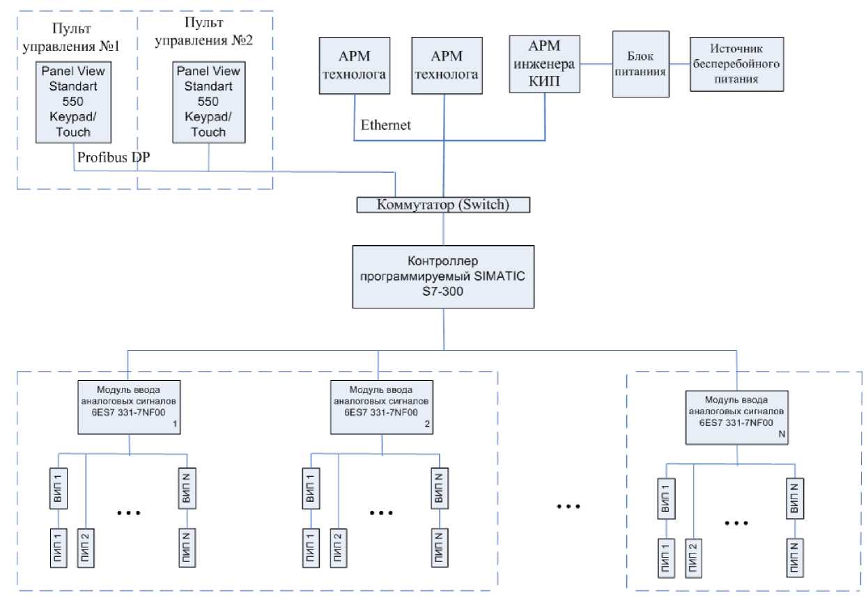
ИС является средством измерений единичного производства. Конструктивно ИС представляет собой трехуровневую распределенную систему. Измерительные каналы ИС состоят из следующих компонентов (по ГОСТ Р 8.596):

1) измерительные компоненты - первичные и вторичные измерительные преобразователи (в том числе взрывозащищенные), имеющие нормированные метрологические характеристики (нижний уровень ИС);

2) комплексные компоненты - контроллеры программируемые SIMATIC S7-300 (ПЛК) (средний уровень ИС);

3) вычислительные компоненты - рабочие станции, текстовая и графическая панели оператора (верхний уровень ИС);

4) связующие компоненты - технические устройства и средства связи, используемые для приема и передачи сигналов, несущих информацию об измеряемой величине от одного компонента ИС к другому.

Измерительные каналы ИС имеют простую структуру, которая позволяет реализовать прямой метод измерений путем последовательных измерительных преобразований. ИС состоит из 53 ИК. Структурная схема ИС приведена на рисунке 1.

Принцип действия ИС заключается в следующем. ИС функционирует в автоматическом режиме. Первичные измерительные преобразователи выполняют измерение физических величин и их преобразование в унифицированный токовый сигнал (от 4 до 20 мА), термоЭДС, электрическое сопротивление. Вторичные измерительные преобразователи измеряют термо-ЭДС, электрическое сопротивление и преобразуют их в унифицированный токовый сигнал. ПЛК измеряют аналоговые унифицированные сигналы, выполняют их аналого-цифровое преобразование; осуществляют прием и обработку дискретных сигналов, формирование управляющих и аварийных сигналов по различным законам регулирования на основе измерений технологических параметров. ПЛК по цифровому каналу передают информацию на рабочие станции и панели оператора, предназначенные для отображения параметров технологических процессов, состояния оборудования ИС, формирования сигналов аварийной сигнализации, хранения информации. Связующими компонентами ИС являются контрольные провода с медными жилами с ПВХ изоляцией КВВГ (для связи измерительных и комплексных компонентов), стандартный кабель Profibus DP (для связи комплексных компонентов с панелями оператора) и кабель UTP 5 IEC Cable (для связи комплексных компонентов с рабочими станциями). Для связи ПЛК и рабочих станций построен цифровой канал связи по технологии Industrial Ethernet, для связи ПЛК и панелей оператора - Profibus DP.

ИС обеспечивает выполнение следующих основных функций:

1) измерение и отображение значений следующих физических величин:

- давления (воздуха, азота, природного газа);

- разрежения;

- объёмного расхода (азота, природного газа);

- температуры (природного газа, азота, твердых поверхностей);

- концентрации (метана);

- содержания кислорода в азоте.

2) первичная обработка результатов измерений;

3) хранение архивов значений параметров технологического процесса глубиной 1 месяц и построение трендов;

4) автоматическая диагностика состояния технологического оборудования и контроль протекания технологического процесса;

5) ведение журналов событий и аварий; формирование аварийной и предупредительной сигнализации;

6) защита оборудования, программного обеспечения и данных от несанкционированного доступа на физическом и программном уровне;

7) ведение системы обеспечения единого времени.

Система обеспечения единого времени (СОЕВ) выполняет законченную функцию измерений и синхронизации времени. СОЕВ ИС включает в состав: ПЛК, рабочие станции, панели оператора и станцию связи, синхронизирующую время с сервером времени ОАО «НКМК». Сервер времени осуществляет прием точного времени через Интернет с использованием протокола NTP от тайм-серверов 2 уровня (Stratum 2). Системное время тайм-серверов согласовано с UTC (SU) с погрешностью, не превышающей 10 мкс. Рабочая станция один раз в сутки по протоколу Windows XP обращается к станции связи, считывает точное время, корректирует свое время и устанавливает время в ПЛК. Панели оператора считывают текущее время из ПЛК. Расхождение времени рабочей станции и ПЛК не превышают ± 5 с.

Программное обеспечение

Структура и функции программного обеспечения (ПО) ИС:

ПО рабочих станций функционирует в SCADA-системе Intouch Window Maker v.8.0 и осуществляет отображение измеренных значений параметров технологического процесса, хранение архивных данных в СУБД Microsoft Access 2000, формирование и отображение архивных данных, журнала событий, сигналов сигнализации.

ПО панелей оператора является приложением пакета программирования SIMATIC ProTool v6.0 SP2 и выполняет функцию отображения результатов измерений.

Встроенное ПО ПЛК (метрологически значимая часть ПО ИС) функционирует в системе программирования SIMATIC Step7 v.5.4 и осуществляет автоматизированный сбор, передача, обработка измерительной информации, автоматическая диагностика состояния технологического оборудования, формирование технологической и предупредительной, аварийной сигнализации.

Идентификация метрологически значимой части ПО ИС (ПО ПЛК) выполняется по команде оператора, доступ защищен паролем. Идентификационные данные приведены в таблице 1.

Таблица 1

Наименование программы

Идентификационное наименование программы

Номер версии программы

Цифровой идентификатор программы (хэш-код исполняемого кода)

Алгоритм вычисления цифрового идентификатора программы

Проекты в системе программирования SIMATIC Step7 v5.4

Проект: «Rails»

5.4

Для файла конфигурации проекта «Rails»: subblk.dbt

6A298B76927771A10CC8E8E0958A130F

MD5

Проект: «Im04005»

5.4

Для файла конфигурации проекта «Im04005» subblk.dbt 8262C2603883B289C487BF15564238F1

MD5

Метрологические характеристики ИС нормированы с учетом ПО ПЛК.

Защита ПО ПЛК и ПО панелей оператора соответствует уровню «А» по классификации МИ 3286-2010. Для защиты программного обеспечения рабочих станций от непреднамеренных и преднамеренных изменений реализован алгоритм авторизации пользователей. Защита ПО рабочих станций соответствует уровню «С» по классификации МИ 3286-2010.

Технические характеристики

1 Метрологические характеристики измерительных каналов ИС приведены в таблице 2.

2 Параметры электрического питания:

- напряжение питания постоянного тока, В                      от 12 до 42;

- напряжение питания переменного тока, В                     220 ± 22;

- частота, Гц                                                         50 ± 1.

3 Параметры выходных сигналов с первичных измерительных преобразователей:

3.1 Непрерывные сигналы (по ГОСТ 26.011):

- электрический ток, мА                                    от 0 до 20.

3.2 Сигналы с термопреобразователей сопротивления с номинальными статическими характеристиками преобразования по ГОСТ 6651.

3.3 Сигналы с термопар с номинальными статическими характеристиками преобразования по ГОСТ Р 8.585.

4 Параметры входных сигналов модулей ввода аналоговых сигналов ПЛК:

- Модуль 6ES7 331-7NF00-0AB0                              от 0 до 20 мА.

5 Коммуникационные каналы и характеристики интерфейсов

5.1 Информационный обмен между компонентами нижнего и среднего уровней ИС осуществляется по контрольным проводам с медными жилами с ПВХ изоляцией КВВГ.

5.2 Информационный обмен между компонентами среднего и верхнего уровней осуществляется по интерфейсам Ethernet (для связи ПЛК с рабочими станциями) и Profibus DP (для связи ПЛК с панелями оператора).

6 Условия эксплуатации

6.1 Измерительных и связующих компонентов ИС (помещение датчиков):

- температура окружающего воздуха, °С:

- расходомеры, преобразователи давления измерительные от минус 40 до 40;

- датчики температуры:

- погружаемая часть                        при измеряемой температуре

- контактные головки                       от минус 40 до 40;

- относительная влажность при 25 °С, %                         от 40 до 80;

- атмосферное давление, кПа                                    от 90 до 110.

6.2 Комплексных и вычислительных компонентов ИС (пост управления, помещение теплового щита):

- температура окружающего воздуха, °С                         от 0 до 40;

- относительная влажность при 25 °С, %                         от 40 до 80;

- атмосферное давление, кПа                                    от 90 до 110.

7 Сведения о надежности

7.1 Средний срок службы ИС, лет, не менее                       8.

8 Система обеспечения единого времени ИС согласована со шкалой координированного времени государственного первичного эталона Российской Федерации UTC (SU) с погрешностью в пределах ±10 с.

Рисунок 1 - Структурная схема ИС

ПИП - первичный измерительный преобразователь; ВИП - вторичный измерительный преобразователь

Таблица 2

№ ИК

Наименование ИК ИС

Диапазон измерений физической величины, ед. измерений

Параметры нормального (технологического) режима, ед. измерений

СИ, входящие в состав ИК ИС

Пределы допускаемой основной погрешности ИК

Пределы допускаемой погрешности ИК рабочих условиях

Наименование, тип СИ, зав. №

№ в Гос. реестре СИ

Пределы допускаемой основной погрешности компонента ИК

Пределы допускаемой дополнительной погрешности компонента ИК

1

2

3

4

5

6

7

8

9

10

1

Температура 1 зона 1

от 0 до 1000 °С

от 650 до

780 °С

Преобразователь термоэлектрический ТХА-0192, № 7-059

13702-93

А= ± 0,015|t|

-

А= ± (2,5+ +0,015|t|) °С

А= ± (5+ +0,015|t|) °С

Преобразователь температуры INOR, № У70140

*

Y= ±0,2 %

-

Модуль ввода аналоговых сигналов SM331 6ES7 331-7NF00-0AB0 контроллера программируемого SIMATIC S7-300 (далее - модуль SM331 6ES7 331-7NF00-0AB0)

15772-02

Y = ± 0,05 %

Y = ±0,3 %

2

Температура 1 зона 2

от 0 до 1000 °С

от 650 до

780 °С

Преобразователь термоэлектрический ТХА-0192, № 7-060

13702-93

А= ± 0,015|t|

-

А= ± (2,5+ +0,015|t|) °С

А= ± (5+ +0,015|t|) °С

Преобразователь температуры INOR, № У70141

*

Y= ±0,2 %

-

Модуль SM331 6ES7 331-7NF00-0AB0

15772-02

Y = ± 0,05 %

Y = ±0,3 %

3

Температура 1 зона 3

от 0 до 1000 °С

от 700 до 800 °С

Преобразователь термоэлектрический ТХА-0192, № 7-062

13702-93

А= ± 0,015|t|

-

А= ± (2,5+ +0,015|t|) °С

А= ± (5+ +0,015|t|) °С

Преобразователь температуры INOR, № У70144

*

Y= ±0,2 %

-

Модуль SM331 6ES7 331-7NF00-0AB0

15772-02

Y = ± 0,05 %

Y = ±0,3 %

4

Температура 1 зона 4

от 0 до 1000 °С

от 700 до 800 °С

Преобразователь термоэлектрический ТХА-0192, № 7-063

13702-93

А= ± 0,015|t|

-

А= ± (2,5+ +0,015|t|) °С

А= ± (5+ +0,015|t|) °С

Преобразователь температуры INOR, № У70145

*

Y= ±0,2 %

-

Модуль SM331 6ES7 331-7NF00-0AB0

15772-02

Y = ± 0,05 %

Y = ±0,3 %

5

Температура 1 зона 5

от 0 до 1000 °С

от 800 до 840 °С

Преобразователь термоэлектрический ТХА-0192, № 7-065

13702-93

А= ± 0,015|t|

-

А= ± (2,5+ +0,015|t|) °С

А= ± (5+ +0,015|t|) °С

Преобразователь температуры INOR, № У70147

*

Y= ±0,2 %

-

Модуль SM331 6ES7 331-7NF00-0AB0

15772-02

Y = ± 0,05 %

Y = ±0,3 %

6

Температура 1 зона 6

от 0 до 1000 °С

от 800 до 840 °С

Преобразователь термоэлектрический ТХА-0192, № 7-066

13702-93

А= ± 0,015|t|

-

А= ± (2,5+ +0,015|t|) °С

А= ± (5+ +0,015|t|) °С

Преобразователь температуры INOR, № У70148

*

Y= ±0,2 %

-

Модуль SM331 6ES7 331-7NF00-0AB0

15772-02

Y = ± 0,05 %

Y = ±0,3 %

7

Температура 1 зона 7

от 0 до 1000 °С

от 820 до 860 °С

Преобразователь термоэлектрический ТХА-0192, № 7-068

13702-93

А= ± 0,015|t|

-

А= ± (2,5+ +0,015|t|) °С

А= ± (5+ +0,015|t|) °С

Преобразователь температуры INOR, № У70150

*

Y= ±0,2 %

-

Модуль SM331 6ES7 331-7NF00-0AB0

15772-02

Y = ± 0,05 %

Y = ±0,3 %

1

2

3

4

5

6

7

8

9

10

8

Температура 1 зона 8

от 0 до 1000 °С

от 820 до 860 °С

Преобразователь термоэлектрический ТХА-0192, № 7-069

13702-93

А= ± 0,015|t|

-

А= ± (2,5+ +0,015|t|) °C

А= ± (5+ +0,015|t|) °C

Преобразователь температуры INOR, № У70151

*

Y= ±0,2 %

-

Модуль SM331 6ES7 331-7NF00-0AB0

15772-02

Y = ± 0,05 %

Y = ±0,3 %

9

Температура 1 зона 9

от 0 до 1000 °С

от 830 до 870 °С

Преобразователь термоэлектрический ТХА-0192, № 7-071

13702-93

А= ± 0,015|t|

-

А= ± (2,5+ +0,015|t|) °C

А= ± (5+ +0,015|t|) °C

Преобразователь температуры INOR, № У70153

*

Y= ±0,2 %

-

Модуль SM331 6ES7 331-7NF00-0AB0

15772-02

Y = ± 0,05 %

Y = ±0,3 %

10

Температура 1 зона 10

от 0 до 1000 °С

от 830 до 870 °С

Преобразователь термоэлектрический ТХА-0192, № 7-077

13702-93

А= ± 0,015|t|

-

А= ± (2,5+ +0,015|t|) °C

А= ± (5+ +0,015|t|) °C

Преобразователь температуры INOR, № У70156

*

Y= ±0,2 %

-

Модуль SM331 6ES7 331-7NF00-0AB0

15772-02

Y = ± 0,05 %

Y = ±0,3 %

11

Температура 1 зона 11

от 0 до 1000 °С

от 830 до 870 °С

Преобразователь термоэлектрический ТХА-0192, № 7-074

13702-93

А= ± 0,015|t|

-

А= ± (2,5+ +0,015|t|) °C

А= ± (5+ +0,015|t|) °C

Преобразователь температуры INOR, № У70159

*

Y= ±0,2 %

-

Модуль SM331 6ES7 331-7NF00-0AB0

15772-02

Y = ± 0,05 %

Y = ±0,3 %

12

Температура 1 зона 12

от 0 до 1000 °С

от 830 до 870 °С

Преобразователь термоэлектрический ТХА-0192, № 7-083

13702-93

А= ± 0,015|t|

-

А= ± (2,5+ +0,015|t|) °C

А= ± (5+ +0,015|t|) °C

Преобразователь температуры INOR, № У70162

*

Y= ±0,2 %

-

Модуль SM331 6ES7 331-7NF00-0AB0

15772-02

Y = ± 0,05 %

Y = ±0,3 %

13

Температура 1 зона 13

от 0 до 1000 °С

от 830 до 870 °С

Преобразователь термоэлектрический ТХА-0192, № 7-085

13702-93

А= ± 0,015|t|

-

А= ± (2,5+ +0,015|t|) °C

А= ± (5+ +0,015|t|) °C

Преобразователь температуры INOR, № У70165

*

Y= ±0,2 %

-

Модуль SM331 6ES7 331-7NF00-0AB0

15772-02

Y = ± 0,05 %

Y = ±0,3 %

14

Температура 1 зона 14

от 0 до 1000 °С

от 830 до 870 °С

Преобразователь термоэлектрический ТХА-0192, № 7-061

13702-93

А= ± 0,015|t|

-

А= ± (2,5+ +0,015|t|) °C

А= ± (5+ +0,015|t|) °C

Преобразователь температуры INOR, № У70167

*

Y= ±0,2 %

-

Модуль SM331 6ES7 331-7NF00-0AB0

15772-02

Y = ± 0,05 %

Y = ±0,3 %

15

Температура 2 зоны 2

от 0 до 1000 °С

от 650 до

780 °С

Преобразователь термоэлектрический ТХА-0192, № 7-064

13702-93

А= ± 0,015|t|

-

А= ± (2,5+ +0,015|t|) °C

А= ± (5+ +0,015|t|) °C

Преобразователь температуры INOR, № У70142

*

Y= ±0,2 %

-

Модуль SM331 6ES7 331-7NF00-0AB0

15772-02

Y = ± 0,05 %

Y = ±0,3 %

16

Температура 2 зоны 4

от 0 до 1000 °С

от 650 до

780 °С

Преобразователь термоэлектрический ТХА-0192, № 7-067

13702-93

А= ± 0,015|t|

-

А= ± (2,5+ +0,015|t|) °C

А= ± (5+ +0,015|t|) °C

Преобразователь температуры INOR, № У70146

*

Y= ±0,2 %

-

Модуль SM331 6ES7 331-7NF00-0AB0

15772-02

Y = ± 0,05 %

Y = ±0,3 %

1

2

3

4

5

6

7

8

9

10

17

Температура 2 зоны 6

от 0 до 1000 °С

от 650 до

780 °С

Преобразователь термоэлектрический ТХА-0192, № 7-070

13702-93

А= ± 0,015|t|

-

А= ± (2,5+ +0,015|t|) °C

А= ± (5+ +0,015|t|) °C

Преобразователь температуры INOR, № У70149

*

Y= ±0,2 %

-

Модуль SM331 6ES7 331-7NF00-0AB0

15772-02

Y = ± 0,05 %

Y = ±0,3 %

18

Температура 2 зоны 8

от 0 до 1000 °С

от 700 до 800 °С

Преобразователь термоэлектрический ТХА-0192, № 7-072

13702-93

А= ± 0,015|t|

-

А= ± (2,5+ +0,015|t|) °C

А= ± (5+ +0,015|t|) °C

Преобразователь температуры INOR, № У70152

*

Y= ±0,2 %

-

Модуль SM331 6ES7 331-7NF00-0AB0

15772-02

Y = ± 0,05 %

Y = ±0,3 %

19

Температура 2 зоны 9

от 0 до 1000 °С

от 700 до 800 °С

Преобразователь термоэлектрический ТХА-0192, № 7-075

13702-93

А= ± 0,015|t|

-

А= ± (2,5+ +0,015|t|) °C

А= ± (5+ +0,015|t|) °C

Преобразователь температуры INOR, № У70154

*

Y= ±0,2 %

-

Модуль SM331 6ES7 331-7NF00-0AB0

15772-02

Y = ± 0,05 %

Y = ±0,3 %

20

Температура 2 зоны 10

от 0 до 1000 °С

от 800 до 840 °С

Преобразователь термоэлектрический ТХА-0192, № 7-078

13702-93

А= ± 0,015|t|

-

А= ± (2,5+ +0,015|t|) °C

А= ± (5+ +0,015|t|) °C

Преобразователь температуры INOR, № У70157

*

Y= ±0,2 %

-

Модуль SM331 6ES7 331-7NF00-0AB0

15772-02

Y = ± 0,05 %

Y = ±0,3 %

21

Температура 2 зоны 11

от 0 до 1000 °С

от 820 до 860 °С

Преобразователь термоэлектрический ТХА-0192, № 7-071

13702-93

А= ± 0,015|t|

-

А= ± (2,5+ +0,015|t|) °C

А= ± (5+ +0,015|t|) °C

Преобразователь температуры INOR, № У70160

*

Y= ±0,2 %

-

Модуль SM331 6ES7 331-7NF00-0AB0

15772-02

Y = ± 0,05 %

Y = ± 0,3 %

22

Температура 2 зоны 12

от 0 до 1000 °С

от 820 до 860 °С

Преобразователь термоэлектрический ТХА-0192, № 7-084

13702-93

А= ± 0,015|t|

-

А= ± (2,5+ +0,015|t|) °C

А= ± (5+ +0,015|t|) °C

Преобразователь температуры INOR, № У70163

*

Y= ±0,2 %

-

Модуль SM331 6ES7 331-7NF00-0AB0

15772-02

Y = ± 0,05 %

Y = ± 0,3 %

23

Температура 2 зоны 13

от 0 до 1000 °С

от 830 до 870 °С

Преобразователь термоэлектрический ТХА-0192, № 7-086

13702-93

А= ± 0,015|t|

-

А= ± (2,5+ +0,015|t|) °C

А= ± (5+ +0,015|t|) °C

Преобразователь температуры INOR, № У70166

*

Y= ±0,2 %

-

Модуль SM331 6ES7 331-7NF00-0AB0

15772-02

Y = ± 0,05 %

Y = ± 0,3 %

24

Температура 2 зоны 14

от 0 до 1000 °С

от 830 до 870 °С

Преобразователь термоэлектрический ТХА-0192, № 7-073

13702-93

А= ± 0,015|t|

-

А= ± (2,5+ +0,015|t|) °C

А= ± (5+ +0,015|t|) °C

Преобразователь температуры INOR, № У70168

*

Y= ±0,2 %

-

Модуль SM331 6ES7 331-7NF00-0AB0

15772-02

Y = ± 0,05 %

Y = ± 0,3 %

25

Температура 3 зоны 9

от 0 до 1000 °С

от 830 до 870 °С

Преобразователь термоэлектрический ТХА-0192, № 7-076

13702-93

А= ± 0,015|t|

-

А= ± (2,5+ +0,015|t|) °C

А= ± (5+ +0,015|t|) °C

Преобразователь температуры INOR, № У70155

*

Y= ±0,2 %

-

Модуль SM331 6ES7 331-7NF00-0AB0

15772-02

Y = ± 0,05 %

Y = ± 0,3 %

1

2

3

4

5

6

7

8

9

10

26

Температура 3 зоны 10

от 0 до 1000 °С

от 830 до 870 °С

Преобразователь термоэлектрический ТХА-0192, № 7-079

13702-93

А= ± 0,015|t|

-

А= ± (2,5+ +0,015|t|) °C

А= ± (5+ +0,015|t|) °C

Преобразователь температуры INOR, № У70158

*

Y= ±0,2 %

-

Модуль SM331 6ES7 331-7NF00-0AB0

15772-02

Y = ± 0,05 %

Y = ± 0,3 %

27

Температура 3 зоны 11

от 0 до 1000 °С

от 830 до 870 °С

Преобразователь термоэлектрический ТХА-0192, № 7-082

13702-93

А= ± 0,015|t|

-

А= ± (2,5+ +0,015|t|) °C

А= ± (5+ +0,015|t|) °C

Преобразователь температуры INOR, № У70161

*

Y= ±0,2 %

-

Модуль SM331 6ES7 331-7NF00-0AB0

15772-02

Y = ± 0,05 %

Y = ± 0,3 %

28

Температура 3 зоны 12

от 0 до 1000 °С

от 830 до 870 °С

Преобразователь термоэлектрический ТХА-0192, № 7-077

13702-93

А= ± 0,015|t|

-

А= ± (2,5+ +0,015|t|) °C

А= ± (5+ +0,015|t|) °C

Преобразователь температуры INOR, № У70164

*

Y= ±0,2 %

-

Модуль SM331 6ES7 331-7NF00-0AB0

15772-02

Y = ± 0,05 %

Y = ± 0,3 %

29

Температура в дымовом борове 1 закалочной пе

чи

от 0 до 1000 °С

от 0 до 1000 °С

Преобразователь термоэлектрический ТХА-0192, № 7-088

13702-93

А= ± 0,015|t|

-

А= ± (2,5+ +0,015|t|) °C

А= ± (5+ +0,015|t|) °C

Преобразователь измерительный многофункциональный dTRANS TO2, № У70091

24930-03

Y= ±0,2 %

-

Модуль SM331 6ES7 331-7NF00-0AB0

15772-02

Y = ± 0,05 %

Y = ± 0,3 %

30

Температура в дымовом борове 2 закалочной пе

чи

от 0 до 1000 °С

от 0 до 1000 °С

Преобразователь термоэлектрический ТХА-0192, № 7-089

13702-93

А= ± 0,015|t|

-

А= ± (2,5+ +0,015|t|) °C

А= ± (5+ +0,015|t|) °C

Преобразователь измерительный многофункциональный dTRANS TO2, № У70092

24930-03

Y= ±0,2 %

-

Модуль SM331 6ES7 331-7NF00-0AB0

15772-02

Y = ± 0,05 %

Y = ± 0,3 %

31

Температура в дымовом борове 3 закалочной пе

чи

от 0 до 1000 °С

от 0 до 1000 °С

Преобразователь термоэлектрический ТХА-0192, № 7-090

13702-93

А= ± 0,015|t|

-

А= ± (2,5+ +0,015|t|) °C

А= ± (5+ +0,015|t|) °C

Преобразователь измерительный многофункциональный dTRANS TO2, № У70093

24930-03

Y= ±0,2 %

-

Модуль SM331 6ES7 331-7NF00-0AB0

15772-02

Y = ± 0,05 %

Y = ± 0,3 %

32

Температура природного газа

от минус 20 до 100 °С

от минус 20 до 100 °С

Термопреобразователь сопротивления Pt 100, № 7-058

35649-07

А= ±(0,3+0,005|t|)

-

А= ± (0,6+ +0,005|t|) °C

А= ± (0,9+ +0,005|t|) °C

Преобразователь температуры INOR, № У70143

*

Y= ±0,2 %

-

Модуль SM331 6ES7 331-7NF00-0AB0

15772-02

Y = ± 0,05 %

Y = ±0,3 %

33

Температура природного газа до ГРУ

от минус 50 до

50 °С

от минус 50 до

50 °С

Термометр сопротивления ТСМ-9201, № 105

14216-97

А= ±(0,25+0,0035|t|)

-

А= ± (0,4 + +0,0035|t|) °C

А= ± (0,65 + +0,0035|t|) °C

Преобразователь измерительный многофункциональный dTRANS TO2, № У70121

24930-03

Y= ±0,1 %

-

Модуль SM331 6ES7 331-7NF00-0AB0

15772-02

Y = ±0,05 %

Y = ±0,3 %

1

2

3

4

5

6

7

8

9

10

34

Температура азота на закалочную и отпускные печи

от минус 50 до

50 °С

от минус 50 до

50 °С

Термометр сопротивления ТСМ-9201, № 7-002

14216-97

А= ±(0,25+0,0035|t|)

-

A= ± (0,4 + +0,0035|t|) °C

A= ± (0,65 + +0,0035|t|) °C

Преобразователь измерительный многофункциональный dTRANS TO2, № У70122

24930-03

Y= ±0,1 %

-

Модуль SM331 6ES7 331-7NF00-0AB0

15772-02

Y = ±0,05 %

Y = ±0,3 %

35

Температура металла на выдаче

от 800 до 1300°С

от 800 до 1300°С

Термометр радиационный Marathon модификация MR1S, № 451F3

18126-00

Y= ±0,75%

-

A=±4 °C

A=±4,3 °C

Модуль SM331 6ES7 331-7NF00-0AB0

15772-02

Y = ±0,05 %

Y = ±0,3 %

36

Температура рельса перед закалочным барабаном

от 800 до 1300°С

от 800 до 1300°С

Термометр радиационный Marathon модификация MR1S, № 5127D

18126-00

Y= ±0,75%

-

A=±4 °C

A=±4,3 °C

Модуль SM331 6ES7 331-7NF00-0AB0

15772-02

Y = ±0,05 %

Y = ±0,3 %

37

Давление природного газа

от 0 до 2000 кгс/м2

от 0 до 2000 кгс/м2

Преобразователь давления измерительный 2600Т мод. 264HS, № 6404024426

25931-03

Y=±0,075 %

Y = ±0,013 % / 10 °C

Y=±0,1 %

Y =±0,23 %

Модуль SM331 6ES7 331-7NF00-0AB0

15772-02

Y = ±0,05 %

Y = ±0,3 %

38

Давление азота на закалочную и отпускные печи

от 0 до 1,6 МПа

от 0 до 1,6 МПа

Преобразователь давления измерительный 40, мод. 4382 (Jumo dTRANS p02 Delta), № У70043

20729-03

Y= ±0,5 %

Y = ±0,1 % / 10 °C Y = ±0,1 % / 10 В

Y=±0,6 %

Y=±1,0 %

Модуль SM331 6ES7 331-7NF00-0AB0

15772-02

Y = ±0,05 %

Y = ±0,3 %

39

Давление природного газа до ГРУ закалочной

печи

от 0 до 1 МПа

от 0 до 1 МПа

Преобразователь давления измерительный 40, мод. 4382 (Jumo dTRANS p02 Delta), № У70040

20729-03

Y= ±0,5 %

Y = ±0,1 % / 10 °C Y = ±0,1 % / 10 В

Y=±0,6 %

Y=±1,0 %

Модуль SM331 6ES7 331-7NF00-0AB0

15772-02

Y = ±0,05 %

Y = ±0,3 %

40

Давление природного газа после ГРУ закалочной печи

от 0 до 25 кПа

от 0 до 25 кПа

Преобразователь давления измерительный 40, мод. 4382 (Jumo dTRANS p02 Delta), № У70038

20729-03

Y= ±0,5 %

Y = ±0,1 % / 10 °C Y = ±0,1 % / 10 В

Y=±0,6 %

Y=±1,0 %

Модуль SM331 6ES7 331-7NF00-0AB0

15772-02

Y = ±0,05 %

Y = ±0,3 %

41

Разрежение в дымовом борове 1

от минус 0,2 до 0,2 кПа

от минус 0,2 до 0,2 кПа

Преобразователь давления измерительный 40, мод. 4382 (Jumo dTRANS p02 Delta), № У70094

20729-03

Y= ±0,5 %

Y = ±0,1 % / 10 °C Y = ±0,1 % / 10 В

Y=±0,6 %

Y=±1,1 %

Модуль SM331 6ES7 331-7NF00-0AB0

15772-02

Y = ±0,05 %

Y = ±0,3 %

42

Разрежение в дымовом борове 2

от минус 0,2 до 0,2 кПа

от минус 0,2 до 0,2 кПа

Преобразователь давления измерительный 40, мод. 4382 (Jumo dTRANS p02 Delta), № У70096

20729-03

Y= ±0,5 %

Y = ±0,1 % / 10 °C Y = ±0,1 % / 10 В

Y=±0,6 %

Y=±1,1 %

Модуль SM331 6ES7 331-7NF00-0AB0

15772-03

Y = ±0,05 %

Y = ±0,3 %

43

Разрежение в дымовом борове 3

от минус 0,2 до 0,2 кПа

от минус 0,2 до 0,2 кПа

Преобразователь давления измерительный 40, мод. 4382 (Jumo dTRANS p02 Delta), № У70095

20729-03

Y= ±0,5 %

Y = ±0,1 % / 10 °C Y = ±0,1 % / 10 В

Y=±0,6 %

Y=±1,1 %

Модуль SM331 6ES7 331-7NF00-0AB0

15772-03

Y = ±0,05 %

Y = ±0,3 %

44

Давление воздуха

от 0 до 1500 кгс/м2

от 0 до 1500 кгс/м2

Преобразователь давления измерительный 2600Т мод 265DS, № 6404024425

25932-03

Y= ±0,04 %

Y = ±0,03 % / 20 °C

Y=±0,06%

Y=±0,8 %

Модуль SM331 6ES7 331-7NF00-0AB0

15772-03

Y = ±0,05 %

Y = ±0,3 %

1

2

3

4

5

6

7

8

9

10

45

Давление в печи зона 1

от минус 5 до 5 кгс/м2

от минус 5 до 5 кгс/м2

Преобразователь давления измерительный 2600Т мод 265DS, № 6600003302

25932-03

Y= ±0,04 %

Y = ±0,03 % / 20 °С

Y=±0,10 %

Y=±1,0 %

Модуль SM331 6ES7 331-7NF00-0AB0

15772-03

Y = ±0,05 %

Y = ±0,3 %

46

Давление в печи зона 2

от минус 5 до 5 кгс/м2

от минус 5 до 5 кгс/м2

Преобразователь давления измерительный 2600Т мод 265DS, № 6600003303

25932-03

Y= ±0,04 %

Y = ±0,03 % / 20 °С

Y=±0,10 %

Y=±1,0 %

Модуль SM331 6ES7 331-7NF00-0AB0

15772-03

Y = ±0,05 %

Y = ±0,3 %

47

Давление в печи зона 3

от минус 5 до 5 кгс/м2

от минус 5 до 5 кгс/м2

Преобразователь давления измерительный 2600Т модификация 265DS № 6600003304

25932-03

Y= ±0,04 %

Y = ±0,03 % / 20 °С

Y=±0,10 %

Y=±1,0 %

Модуль SM331 6ES7 331-7NF00-0AB0

15772-03

Y = ±0,05 %

Y = ±0,3 %

48

Расход природного газа

от 0 до 7000 м3/ч

от 0 до 7000 м3/ч ДР=1,4 кПа

Диафрагма ДБС 0,25-500

Преобразователь давления измерительный 2600Т мод 264DS, № 6404024664

25931-03

Y= ±0,075 %

Y = ±0,013 % / 10 °С

Y=±0,98 %

Y =±1,0 %

Модуль SM331 6ES7 331-7NF00-0AB0

15772-03

Y = ±0,05 %

Y = ±0,3 %

49

Расход природного газа до ГРУ закалочной печи

от 0 до 6500 м3/ч

от 0 до 6500 м3/ч

АР=16 кПа

Диафрагма ДКС 10-150-А/Б-1

Преобразователь давления измерительный 40, мод. 4382 (Jumo dTRANS p02 Delta), № У70039

20729-03

Y= ±0,1 %

Y = ±0,1 % / 10 °С Y = ±0,1 % / 10 В

Y=±0,98 %

Y =±1,3 %

Модуль SM331 6ES7 331-7NF00-0AB0

15772-03

Y = ±0,05 %

Y = ±0,3 %

50

Расход азота на закалочную и отпускные печи

от 0 до 640 м3/ч

от 0 до 640 м3/ч АР=10 кПа

Диафрагма ДКС 10-50-А/Б-1

Преобразователь давления измерительный 40, мод. 4382 (Jumo dTRANS p02 Delta), № У70042

20729-03

Y= ±0,1 %

Y = ±0,1 % / 10 °С Y = ±0,1 % / 10 В

Y=±1,6 %

Y =±1,9 %

Модуль SM331 6ES7 331-7NF00-0AB0

15772-03

Y = ±0,05 %

Y = ±0,3 %

51

Содержание кислорода в азоте перед закал. машиной

от 0 до 10 %

от 0 до 10 %

Газоанализатор АГ 0011, зав. № 1195

11961-98

Y= ±2 %

Y= ±1 % от влияния не-измеряемых компонентов

Y=±2,0 %

Y=±2,4 %

Модуль SM331 6ES7 331-7NF00-0AB0

15772-03

Y = ±0,05 %

Y = ±0,3 %

52

Концентрация CH4 в помещении ГРУ точка 1

от 0 до 50 %

от 0 до 50 %

Система газоаналитическая СКВА-01, № 794

18168-00

A=±5 %НКПР

A=±1,5 %НКПР/ на каждые 10 °С

A=±1,5 %НКПР/ на каждые 10 % относительной влажности

5= ±30 % A=±5 %

5= ±30 % A=±6 %

Модуль SM331 6ES7 331-7NF00-0AB0

15772-03

Y = ±0,05 %

Y = ±0,3 %

53

Концентрация CH4 в помещении ГРУ точка 2

от 0 до 50 %

от 0 до 50 %

Система газоаналитическая СКВА-01, № 754

18168-00

A=±5 %НКПР

A=±1,5 %НКПР/ на каждые 10 °С

A=±1,5 %НКПР/ на каждые 10 % относительной влажности

5= ±30 % A=±5 %

5= ±30 % A=±6 %

Модуль SM331 6ES7 331-7NF00-0AB0

15772-03

Y = ±0,05 %

Y = ±0,3 %

* Испытано в объеме испытаний данной ИС

Примечания

1) В таблице приняты следующие обозначения: А - абсолютная погрешность; 5 - относительная погрешность; y — приведенная погрешность; t - измеренное значение температуры; ДР -перепад давления.

2) Допускается применение первичных измерительных преобразователей аналогичных типов, прошедших испытания для целей утверждения типа с аналогичными техническими и метрологическими характеристиками

Знак утверждения типа

наносится на титульный лист паспорта типографским способом.

Комплектность

В комплект ИС входят технические и специализированные программные средства, а также документация, представленные в таблицах 2-4, соответственно.

Технические средства (измерительные и комплексные компоненты) представлены в таблице 2, программное обеспечение (включая программное обеспечение ПЛК) и технические характеристики рабочих станций и панелей оператора - в таблице 3, техническая документация - в таблице 4.

Таблица 3

Наименование

ПО

Количество

1

В состав АРМ технолога входят:

- компьютер, минимальные требования: процессор Pentium IV; 3.01 ГГц;

512 Мбайт ОЗУ; Ethernet; Монитор 19”, клавиатура; мышь.

Операционная система: Windows СЕ или Windows 2000 Professional.

Прикладное ПО - SCADA-система Intouch Window Maker v.8.0;

СУБД Microsoft Access 2000

3

2

Текстовая панель оператора SIMATIC OP17

Среда программирования

SIMATIC ProTool v6.0 SP2

1

3

Графическая панель оператора SIMATIC Multi Panel МР370

Среда программирования

SIMATIC ProTool v6.0 SP2

1

4

Контроллер программируемый SIMATIC S7-300

Система программирования котроллеров SIMATIC S7-300 (Гос. реестр № 15772-02)

SIMATIC Step7 v5.4

2

Таблица 4

Наименование

Количество

1

И-РЦЭ АСУ ТП-1-012-2010 Автоматизированная система сопровождения рельсового металла на участке закалочной печи рельсобалочного цеха. Инструкция по эксплуатации

1

2

TECHINT Italimpianti Руководство по Техобслуживанию и эксплуатации Закалочной Печи Новокузнецкого Металлургического Комбината

1

3

Система измерительная автоматизированной системы нагрева и сопровождения пакетов рельсов в закалочной печи рельсобалочного цеха Открытого акционерного общества «Новокузнецкий металлургический комбинат». Паспорт

1

4

Система измерительная автоматизированной системы нагрева и сопровождения пакетов рельсов в закалочной печи рельсобалочного цеха Открытого акционерного общества «Новокузнецкий металлургический комбинат». Методика поверки

1

Поверка

осуществляется по документу МП 48049-11 «Система измерительная автоматизированной системы нагрева и сопровождения пакетов рельсов в закалочной печи рельсобалочного цеха Открытого акционерного общества «Новокузнецкий металлургический комбинат». Методика поверки», утвержденной руководителем ГЦИ СИ ФГУ «Томский ЦСМ» 30.06.2011 г.

Основные средства поверки:

- средства измерений в соответствии с нормативной документацией по поверке первичных и вторичных измерительных преобразователей;

- калибратор многофункциональный MC5-R. Основные метрологические характеристики калибратора приведены в таблице 5.

Таблица 5

Наименование и тип средства поверки

Основные метрологические характеристики

Диапазон измерений, номинальное значение

Погрешность, класс точности, цена деления

Калибратор многофункциональный MC5-R

Воспроизведение сигналов силы постоянного тока в диапазоне от 0 до 20 мА (при Rnarp = 800 Ом)

А = ±(0Л10"Чоказ. + 1) мкА

Воспроизведение сигналов термопар типа хА(К) по ГОСТ Р 8.585 в диапазоне температуры:

- от минус 200 до 0 °С

- от 0 до 1000 °С

- от 1000 до 1372 °С

А = ±(0,1 + Ь10-^Тпока,) °С

А = ±(0,1 + 0,2-10< ТПока,) °С

А = ±0,3'10’3- Тпоказ. °С

Воспроизведение сигналов термопреобразователей сопротивления Pt100 в диапазоне температуры:

- от минус 200 до 0 °С

- от 0 до 850 °С

А = ±0,10 °С

А = ±(0,1 + 0,2540"3^ Тпоказ.) °С

Воспроизведение сигналов термопреобразователей сопротивления 100М в диапазоне температуры

- от минус 60 до 200 °С

А = ±(0,1 + 0@10"3 Тпоказ.) °С

Примечания

1) В таблице приняты следующие обозначения: А - абсолютная погрешность; 1показ., Тпоказ. — показания тока и температуры соответственно.

2) Разрешающая способность для термопар 0,01 °С, RBX > 10 МОм.

3) Разрешающая способность для термопреобразователей сопротивления 0,01 °С.

Сведения о методах измерений

Метод измерений приведен в документе И-РЦЭ АСУ ТП-1-012-2010 «Автоматизированная система сопровождения рельсового металла на участке закалочной печи рельсобалочного цеха. Инструкция по эксплуатации».

Нормативные документы

1 ГОСТ Р 8.596-2002 ГСИ. Метрологическое обеспечение измерительных систем. Основные положения.

2 УМИЦ019.ТРП.01 Прокатное производство. Рельсобалочный цех. «РБЦ. Подсистема сопровождения рельсового металла на участке закалочной и отпускных печей». АС «Сопровождение рельсового металла на участке закалочной печи». Технорабочий проект.

Рекомендации к применению

Осуществление производственного контроля за соблюдением установленных законодательством Российской Федерации требований промышленной безопасности к эксплуатации опасного производственного объекта.

Смотрите также

Default ALL-Pribors Device Photo
4805-75
Е811Н/1-4, Е811У/1-4 Преобразователи измерительные суммирующие постоянного тока
Завод электроизмерительных приборов ПО "Электроизмеритель", БЕЛАРУСЬ, г.Витебск
Default ALL-Pribors Device Photo
48050-11
СИ-1/ВК-2500 "862" Система измерительная
ООО "НПП "Парк-Центр", г.С.-Петербург
Спецраздел. Для измерений температуры, давления, частоты электрических сигналов, временного интервала, виброскорости, силы и напряжения постоянного тока, массы, атмосферного давления, относительной влажности атмосферного воздуха.
Default ALL-Pribors Device Photo
48051-11
СИ-2/АИ-9В Система измерительная
ООО "НПП "Парк-Центр", г.С.-Петербург
Спецраздел. Для измерений температуры, давления, частоты электрических сигналов, виброускорения, силы и напряжения постоянного тока.
Default ALL-Pribors Device Photo
Спецраздел. Для измерений напряжения и силы переменного тока, напряжения и силы постоянного тока, а также для регистрации и отображения результатов измерений и расчетных величин.
Default ALL-Pribors Device Photo
Спецраздел. Для измерений напряжения постоянного тока, амплитуды импульса тока и напряжения, интервалов времени, воспроизведения напряжения постоянного тока, имитации параметров датчиков, нагрузок и специализированных интерфейсов для модулей бортовог...