Комплексы измерительные автоматизированного учета алкоголя БАЗИС 2006
| Номер в ГРСИ РФ: | 52976-13 |
|---|---|
| Производитель / заявитель: | ООО "Завод Агрохимпродукт", п.г.т.Редкино |
Информация по Госреестру
| Основные данные | |
|---|---|
| Номер по Госреестру | 52976-13 |
| Действует | по 15.03.2018 |
| Наименование | Комплексы измерительные автоматизированного учета алкоголя |
| Модель | БАЗИС 2006 |
| Характер производства | Серийное |
| Идентификатор записи ФИФ ОЕИ | 9f95afa8-d25d-7f58-d78e-3badd899761e |
| Год регистрации | 2013 |
| Общие данные | |
|---|---|
| Год регистрации | 2013 |
| Страна-производитель | Россия |
| Информация о сертификате | |
| Срок действия сертификата | 15.03.2018 |
| Тип сертификата (C - серия/E - партия) | C |
| Дата протокола | Приказ 245 п. 13 от 15.03.2013 |
Производитель / Заявитель
ООО "Завод Агрохимпродукт", РОССИЯ, пгт.Редкино
Россия
Поверка
| Методика поверки / информация о поверке | МП 52976-13 |
| Межповерочный интервал / Периодичность поверки |
1 год
|
| Зарегистрировано поверок | |
| Найдено поверителей | |
| Успешных поверок (СИ пригодно) | 14 (100%) |
| Неуспешных поверок (СИ непригодно) | 0 (0 %) |
| Актуальность информации | 29.03.2026 |
Поверители
Скачать
|
52976-13: Описание типа
2013-52976-13.pdf
|
Скачать | 212.6 КБ | |
| Свидетельство об утверждении типа СИ | Открыть | ... |
Описание типа
Назначение
Комплексы измерительные автоматизированного учета алкоголя “БАЗИС 2006”, в дальнейшем - БАЗИС 2006, предназначены для измерений и учета объема спирта, в т.ч. этилового, водно-спиртовых растворов, спиртосодержащих жидкостей, в т.ч. коньячных спиртов, виноматериалов, соков спиртованных и др., алкогольной продукции, в т.ч. коньяков, бренди, вино, пиво и др., в дальнейшем - измеряемая среда, объемной концентрации, в дальнейшем - крепость, объема этилового спирта, содержащегося в измеряемой среде, температуры измеряемой среды и штучного учета продукции.
Описание
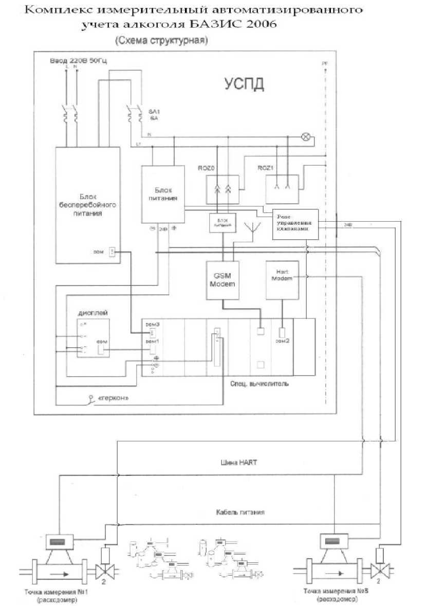
БАЗИС 2006 включает в себя:
- один или несколько расходомеров массовых “Promass” (Госреестр № 15201-11) и (или) один или несколько расходомеров электромагнитных "Promag" (Госреестр №14589-09);
- промышленный контроллер с комплектом программного обеспечения и локальным архивом (Госреестр № 50676-12);
- запорную арматуру (клапана, дисковые затворы с электро- и пневмоприводами);
- устройства сбора, обработки и передачи информации (УСПД), выполненное в виде настенного шкафа и имеющее в своем составе:
- операторскую панель (ОП) для отображения измеренных и вычисленных параметров и настройки или планшетный компьютер;
- радиомодем для сетей сотовой связи стандарта GSM/GPRS;
- модем приборной сети (HART-модем);
- источник бесперебойного питания (ИБП), в т.ч. выполненный в виде выносного модуля;
- систему вторичного питания для измерительных преобразователей;
- комплект антенно-фидерного оборудования для GSM/GPRS-модема;
- программное обеспечение УСПД-Клиент, для установки на компьютер пользователя или на сервер ЕГАИС, предназначено для опроса УСПД и выдачи измеренных показателей в формате базы данных ЕГАИС;
- термометр сопротивления Pt100 с диапазоном измерений от -50 до +150 °С (при применении Promag);
- один или несколько счетчиков бутылок типа УСБ (при необходимости).
В зависимости от комплектации возможны следующие исполнения комплексов:
1 - в состав комплекса входят расходомеры Promass - применяется для измерений и учета объема спирта, в т.ч. этилового, водно-спиртовых растворов, спиртосодержащей, в т.ч. коньячных спиртов, виноматериалов, соков спиртованных и др., алкогольной продукции, в т.ч. коньяков, бренди и др., крепости, объема этилового спирта, содержащегося в измеряемой среде и температуры измеряемой среды;
2 - в состав комплекса входят расходомеры Promag и датчики температуры - применяется для измерений и учета объема спирта, в т.ч. этилового, водно-спиртовых растворов, спиртосодержащей, в т.ч. коньячных спиртов, виноматериалов, соков спиртованных и др., алкогольной продукции, в т.ч. коньяков, бренди, вино, пиво и др. и температуры измеряемой среды;
3 - в состав комплекса входят расходомеры Promass, и (или) расходомеры Promag и датчики температуры - для измерений и учета объема спирта, в т.ч. этилового, водно-спиртовых растворов, спиртосодержащей, в т.ч. коньячных спиртов, виноматериалов, соков спиртованных и др., алкогольной продукции, в т.ч. коньяков, бренди, вино, пиво и др., крепости, объема этилового спирта, содержащегося в измеряемой среде и температуры измеряемой среды.
БАЗИС 2006 выполняет следующие функции:
- сбор первичных данных от расходомеров по приборной шине;
- определение общей массы и (или) объёма измеряемой среды;
- при работе с алкогольной и спиртосодержащей продукцией фиксацию с заданным интервалом параметров измеряемой среды в собственном локальном архиве, в том числе:
• измеренный объем продукта, приведенный к 20 °С;
• измеренный объем продукта при текущей температуре;
• крепость измеряемой среды (при применении Promass);
• объем безводного спирта, приведенного к 20 °С;
• учёт готовой продукции в штуках (при использовании счётчика бутылок);
• температура измеряемой среды;
• время измерения параметров.
- местную индикацию вышеуказанных параметров на операторской панели и (или) планшетном компьютере;
- сохранение ранее измеренных значений при отключении питания БАЗИС 2006 с отметкой в памяти с момента отключения;
- передачу данных из локального архива по запросу внешних клиентов;
- регистрацию показаний расходомеров;
- регистрацию событий с фиксацией времени;
- опрос контроллера и передачу данных локального архива потребителю по независимому и защищенному (от воздействия со стороны контролируемого предприятия) каналу связи;
- индикацию сбоев в работе и готовности к работе;
- блокировку линий учета клапанами в случаях отключения электропитания комплекса " БАЗИС 2006" и в режиме "Останов".
Локальный архив комплекса расположен в энергонезависимой памяти, он является первичным источником данных для ЕГАИС, обеспечивая безусловную сохранность своего содержимого безотносительно от текущего состояния комплекса.
Время хранения данных в локальном архиве комплекса составляет не менее 5 лет.
Продолжительность автономной работы УСПД в случае аварийных сбоев в его электроснабжении, без подключения внешней нагрузки, составляет не менее 20 минут после окончания подачи электропитания при полной зарядке аккумулятора ИБП.
Объём измеряемой среды определяется соотношением значений прошедшей через расходомер измеренной массы измеряемой среды, его плотности и температуры (в случае применения расходомера Promass) или прямым измерением объёма (в случае применения расходомера Promag).
Плотность измеряемой среды измеряется резонансным методом: определённая частота резонирующих измерительных трубок расходомера соответствует определённой плотности продукта (в случае применения расходомера Promass).
Температура измеряемой среды измеряется термосопротивлением, встроенным в расходомер (в случае применения расходомера Promass) или термометром сопротивления типа Pt100 установленным на трубопроводе.
Крепость спирта в процентах по объему и объем безводного спирта определяются в УСПД комплекса с применением алгоритмов пересчёта, согласно данным зависимости концентрации от температуры и плотности (в т.ч. и по ГОСТ 3639-79), измеренных расходомером (при применении Promass) массы, плотности и температуры измеряемой среды. Для каждой измеряемой среды содержащую спирт и выпускаемой в соответствии с техническими условиями на данную продукцию, применяется алгоритм пересчета, полученный экспериментальным методом с применением жидкостей с заранее известными характеристиками.
Измеренные и рассчитанные параметры измеряемой среды отображаются на экране операторской панели УСПД или планшетном компьютере, архивируются в локальном архиве УСПД и могут быть переданы другим пользователям (ЕГАИС, локальная сеть потребителя комплекса и т.п.).
1 - мздулоотдегигагь-; 2 - слал а-
Фото 1. Расходомер Promass и клапан Фото 2. Расходомер Promag и дисковый затвор
Фото 3 и 4.Шкаф УСПД
Программное обеспечение
Программное обеспечение (ПО) комплекса "БАЗИС 2006" проводит опрос первичных датчиков. На основании полученных данных, ПО проводит фиксацию, архивирование, необходимые расчёты и формирует отчётный файл.
С помощью ПО возможно:
- удаленное управление комплексом с места оператора, позволяющее производить смену режимов и продуктов;
- дистанционный контроль основных технологических показателей в режиме реального времени: основное окно программы отображает перечень УСПД, приборов измерения, основные технологические параметры выбранного прибора с отображением на временном графике крепости продукта (%) и расхода (кг/ч);
- корректировка справочника продукции и загрузка его в УСПД;
- загрузка в УСПД таблиц плотностей, необходимых для произведения расчета процентных показателей, приведения показателей крепости к 20 °C;
- представление результатов измерений, накопленных в УСПД, в формате, определенном системой ЕГАИС;
- автоматическая выгрузка данных ЕГАИС;
- предоставление возможности выгружать данные ЕГАИС вручную;
- программа автоматически ведет технологический отчет, где фиксируются основные действия оператора.
Объём измеряемой среды определяется соотношением значений прошедшей через расходомер измеренной массы измеряемой среды, ее плотности и температуры при применении расходомера Promass или прямым измерением при применении расходомера Promag.
Температура измеряемой среды измеряется термосопротивлением встроенным в расходомер при применении расходомера Promass или выносным термосопротивлением при применении расходомера Promag.
Измеренные и рассчитанные параметры измеряемой среды индицируются на экране операторской панели УСПД, архивируются в локальном архиве УСПД и могут быть переданы другим пользователям (ЕГАИС, локальная сеть потребителя комплекса и т.п.)
Идентификационные параметры программного обеспечения (ПО)
|
Наименование программного обеспечения |
Идентификационное наименование программного обеспечения |
Номер версии (идентификационный номер) программного обеспечения |
Цифровой идентификатор программного обеспечения (контрольная сумма исполняемого кода) |
Алгоритм вычисления цифрового идентификатора программного обеспечения |
|
UspdUser |
UspdUser |
3.11.1 |
E969CD02 |
CRC 32 |
ПО защищено от несанкционированного доступа к настройкам при помощи HASP-ключа.
Уровень защиты ПО от непреднамеренных и преднамеренных изменений "С" по МИ3286-2010.
Технические характеристики
|
Наименование характеристики |
Значение |
|
Диапазон измерений массового расхода, т/ч • для Promass 80/83 F Ду8 • для Promass 80/83 F Ду 15 • для Promass 80/83 F Ду25 • для Promass 80/83 F Ду40 • для Promass 80/83 F Ду50 • для Promass 80/83 F Ду80 • для Promass 80/83 F Ду 100 |
0,1.1 1.5 2.15 4.40 10.60 20.150 50.320 |
|
Диапазон измерений объемного расхода, м3/ч • для Promag 50/53 Н Ду8 • для Promag 50/53 Н Ду15 • для Promag 50/53 Н Ду 25 • для Promag 50/53 Н Ду40 • для Promag 50/53 Н Ду50 • для Promag 50/53 Н Ду 65 • для Promag 50/53 Н Ду80 • для Promag 50/53 Н Ду100 |
0,2.1 1.5 2.15 4.30 7.60 10.100 15.120 50.250 |
|
Диапазон измерений концентрации измеряемой среды, % спирта |
9.99 |
|
Диапазон температуры измеряемой среды при использовании Promass, °С |
-50.+60 |
|
Диапазон температуры измеряемой среды при использовании Promag, °С |
-20.+60 |
|
Рабочее давление измеряемой среды не более, МПа |
4 |
|
Пределы допускаемой относительной погрешности измерений объема, % • исполнение 1 • исполнение 2 • исполнение 3 |
± 0,2 ± 0,5 ± 0,5 |
|
Наименование характеристики |
Значение |
|
Пределы допускаемой относительной погрешности измерений объёма безводного спирта в измеряемой среды (только при применении Promass) в диапазонах, %: - с концентрацией этилового спирта не менее 38 % |
± 0,8 |
|
- с концентрацией этилового спирта в диапазоне от 20 до 38 % |
± 1,5 |
|
- с концентрацией этилового спирта в диапазоне от 9 % до 20 % |
± 3,0 |
|
Пределы допускаемой абсолютной погрешности измерений плотности измеряемой среды (только при применении Promass), кг/дм3 |
± 0,001 |
|
Пределы допускаемой абсолютной погрешности измерений концентрации измеряемой среды (только при применении Promass), % |
± 0,2 |
|
Пределы допускаемой абсолютной погрешности измерений температуры измеряемой среды, ° С |
± 0,5 |
Длина соединительных кабелей между УСПД и расходомерами, без применения специализированного оборудования - не более 1200 м (по ходу кабельной трассы).
Электропитание - сеть переменного тока напряжением (220±20) В частотой (50±1) Гц.
Потребляемая мощность не более 300 Вт.
Климатические условия эксплуатации комплекса:
- температура окружающей среды - от минус 40 до плюс 60 °С для расходомеров "Promass", от минус 10 до плюс 60 °С для расходомеров “Promag”, для запорной арматуры определяется по технической документации на них, для остальных составных частей комплекса от плюс 15 до плюс 35 °С;
- относительная влажность воздуха - не более 80 %.
С рок службы - 12 лет.
Знак утверждения типа
наносится на лицевую панель УСПД комплекса методом трафаретной печати и на титульный лист паспорта - типографским способом.
Комплектность
|
Составные части комплекса |
Обозначение |
Кол. |
Примечание |
|
Расходомер Promass 80/83 F |
Promass |
1.8 |
в соответствии с заказом |
|
Расходомер Promag 50/53H |
Promag |
1.8 |
в соответствии с заказом |
|
Термометр сопротивления Pt100 |
ТС |
1.8 |
при применении Promag |
|
Шкаф управления |
УСПД |
1 | |
|
Запорная арматура |
ЗА |
1.8 |
в соответствии с заказом |
|
Руководство по эксплуатации |
РЭ |
1 | |
|
Паспорт |
ПС |
1 | |
|
Методика поверки |
МП |
1 |
Поверка
осуществляется в соответствии с методикой МП 52976-13 "ГСИ. Комплекс измерительный автоматизированного учета алкоголя "БАЗИС 2006". Методика поверки", утвержденной ГЦИ СИ ФГУП "ВНИИМС" в январе 2013 г.
Основное поверочное оборудование:
- установка "УПСЖ-200", диапазон расходов 0,03...200 м3/ч, погрешность ±0,05 %;
- мерники образцовые 2-го разряда по ГОСТ 8.400-80 вместимость 20, 100, 500 дм3, погрешность ±0,1 %;
- мерник технический 1-го класса по ГОСТ 13844-68 вместимостью 10000 дм3, погрешность ±0,2 %;
- анализатор плотности жидкостей Anton Paar DMA4500, диапазон измеряемых плотностей - от 0 до 2 г/см3 погрешность ±0,00005 г/см3.
Сведения о методах измерений
изложены в руководстве по эксплуатации РЭ.
Нормативные документы
1. ГОСТ Р 52931 - 2008 - "Приборы контроля и регулирования технологических процессов. Общие технические условия"
2. ГОСТ 12.2.007.0 - 75 "ССБТ. Изделия электротехнические. Общие требования безопасности".
3. ГОСТ 22782.0 - 81 "Электрооборудование взрывозащищенное. Общие технические требования и методы испытаний".
4. Технические условия ТУ 5131-414-93408461-2013.
Рекомендации к применению
Смотрите также



