Преобразователи многофункциональные измерительные МИП-02ХХХ
| Номер в ГРСИ РФ: | 55133-13 |
|---|---|
| Производитель / заявитель: | ЗАО "РТСофт", г.Москва |
Информация по Госреестру
| Основные данные | |
|---|---|
| Номер по Госреестру | 55133-13 |
| Действует | по 27.04.2029 |
| Наименование | Преобразователи многофункциональные измерительные |
| Модель | МИП-02ХХХ |
| Характер производства | Серийное |
| Идентификатор записи ФИФ ОЕИ | 84ca8e2a-d9e5-24ab-5605-084bb2db4a19 |
| Год регистрации | 2013 |
| Общие данные | |
|---|---|
| Год регистрации | 2013 |
| Страна-производитель | Россия |
| Информация о сертификате | |
| Срок действия сертификата | 04.10.2018 |
| Тип сертификата (C - серия/E - партия) | C |
| Дата протокола | Приказ 1134 п. 46 от 04.10.2013 |
Производитель / Заявитель
Акционерное общество «ИСКРА ТЕХНОЛОГИИ» (АО «ИСКРА ТЕХНОЛОГИИ»), Свердловская обл., г. Екатеринбург
Россия
Поверка
| Методика поверки / информация о поверке | МП 1627/550-2013 |
| Межповерочный интервал / Периодичность поверки |
8 лет
|
| Зарегистрировано поверок | |
| Найдено поверителей | |
| Успешных поверок (СИ пригодно) | 575 (100%) |
| Неуспешных поверок (СИ непригодно) | 2 (0 %) |
| Актуальность информации | 05.04.2026 |
Поверители
Скачать
|
55133-13: Описание типа
2024-55133-13-1.pdf
|
Скачать | 909.6 КБ | |
|
55133-13: Методика поверки
2022-mp55133-13.pdf
|
Скачать | 3.1 MБ |
Описание типа
Назначение
Преобразователи многофункциональные измерительные МИП-02ХХХ предназначены для:
- измерений параметров (частоты, напряжения, силы переменного тока, электрической мощности, углов фазового сдвига) трехпроводных и четырехпроводных электрических сетей и систем электроснабжения переменного трехфазного тока с номинальной частотой 50 Гц;
- измерений активной и реактивной электрической энергии за установленные интервалы времени в трехфазных сетях переменного тока (технический учет) в соответствии с требованиями ГОСТ Р 52323-2005, ГОСТ 31819.22-2012 для счетчиков активной энергии класса 0,2S и требованиями ГОСТ Р 52425-2005, ГОСТ 31819.23-2012 для счетчиков реактивной энергии класса 1;
- измерений показателей качества электроэнергии (ПКЭ) в соответствии с ГОСТ 13109-97, ГОСТ Р 54149-2010, ГОСТ Р 51317.4.30-2008 класс A и класс S, ГОСТ Р 53333-2008, ГОСТ Р 8.655-2009, ГОСТ Р 51317.4.7-2008 класс I и класс II, ГОСТ Р 51317.4.15-2012 и их статистической обработки;
- измерений унифицированных сигналов напряжения и силы постоянного тока (телеизмерения текущие - ТИТ);
- регистрации в аварийных режимах мгновенных значений измеряемых сигналов напряжения и силы переменного тока (регистратор аварийных событий - РАС);
- регистрации и обработки сигналов дискретного ввода (телесигнализации - ТС) и формирования сигналов дискретного вывода.
Описание
Преобразователи многофункциональные измерительные МИП-02ХХХ (в дальнейшем -преобразователи МИП-02ХХХ или МИП-02ХХХ) являются микропроцессорными программируемыми измерительно-вычислительными устройствами, состоящими из электронного блока и встроенного в него программного обеспечения.
МИП-02ХХХ имеют два варианта конструктивного исполнения корпуса: для шкафного монтажа и для навесного монтажа. Для установки в шкафы и стойки преобразователи МИП-02ХХХ выпускаются в корпусе «Евромеханика» 19 дюймов 1U или 2U по ГОСТ 28601.3-90 (МЭК 60297). МИП-02ХХХ для настенной установки или установки на 35-мм монтажную рейку DIN 50022 выпускаются с габаритными размерами, выбранными разработчиком. Для предотвращения несанкционированного доступа корпуса преобразователей МИП-02ХХХ пломбируются. Опционально МИП-02ХХХ могут комплектоваться выносными цифровыми и графическими индикаторами.
Принцип действия МИП-02ХХХ основан на аналогово-цифровом преобразовании входных сигналов с последующей обработкой встроенным микропроцессором и передачи данных через соответствующие интерфейсы.
Основным интерфейсом для передачи данных является Ethernet (IEEE 802.3) со скоростью передачи 100 Мбит/с. В зависимости от исполнения, преобразователи МИП-02ХХХ имеют один или два физических интерфейса IEEE802.3 (Ethernet 10/100Base-T4).
Основным протоколом передачи данных является ГОСТ Р МЭК 60870-5-104-2004. Для отдельных исполнений МИП-02ХХХ обеспечена возможность передачи данных в соответствии с IEEE Std C37.118TM-2005 и МЭК 61850-8-1, МЭК 61850-9-1, МЭК 61850-9-2.
Основным интерфейсом для синхронизации времени от приемников GPS или ГЛОНАСС является RS-422/485, который обеспечивает скорость приема/передачи не менее 38400 бит/с. Синхронизация времени в МИП-02ХХХ осуществляется от системы GPS или ГЛОНАСС, а также средствами протоколов NTP (RFC5905), PTP (IEEE 1588—2008) или ГОСТ Р МЭК 60870-5-104-2004. Для связи с приемником системы GPS используются протоколы TSIP и NMEA. Для связи с приемником системы ГЛОНАСС используются протоколы BINARYt и NMEA. Требуемые рабочие настройки устанавливаются при конфигурировании и хранятся в энергонезависимой памяти. Для конфигурирования преобразователя
МИП-02ХХХ используется интерфейс Ethernet, а также, для некоторых параметров, служебный интерфейс RS-232 или USB.
Рабочая конфигурация МИП-02ХХХ, архив счетчика электроэнергии, статистические данные ПКЭ и другие служебные данные хранятся в энергонезависимой памяти. Энергонезависимая память преобразователей МИП-02ХХХ, в зависимости от исполнения имеет объем от
1 Мбайт до 64 Гбайт. Объем энергонезависимой памяти преобразователей МИП-02ХХХ с функциями измерения ПКЭ позволяет хранить результаты измерений и отчеты не менее 90 суток.
Питание преобразователей МИП-02ХХХ осуществляется от однофазной сети переменного тока 220В/50 Гц или от сети постоянного тока с номинальным напряжением 220 В.
МИП-02ХХХ могут выпускаться в исполнении с питанием 24 В постоянного тока.
Преобразователи МИП-02ХХХ предназначены для применения в составе информационно-измерительных систем (ИИС):
- телемеханики;
- контроля и анализа качества электрической энергии;
- технического учета электрической энергии;
- измерения силы тока и напряжения в щитах собственных нужд (ЩСН) и в щитах постоянного тока (ЩПТ) электрических подстанций;
- измерения и контроля параметров обмоток возбуждения синхронных генераторов;
- программно-технических комплексов систем измерения, мониторинга, регистрации, контроля и управления в электроэнергетике.
Преобразователи МИП-02ХХХ могут иметь в своем составе следующие измерительные входы:
ТИ100В - вход телеизмерения (ТИ), предназначенный для измерения действующего значения напряжения переменного тока с номинальными значениями напряжения Uh = 57,7 В и Uh = 100,0 В в соответствии с ГОСТ Р 52320-2005, ГОСТ 31818.11-2012.
ТИ220В - вход телеизмерения, предназначенный для измерения действующего значения напряжения переменного тока с номинальными значениями напряжения Uh = 200,0 В и Uh = 220,0 В в соответствии с ГОСТ Р 52320-2005, ГОСТ 31818.11-2012.
ТИ400В - вход ТИ, предназначенный для измерения действующего значения переменного напряжения с номинальным значением напряжения Uн = 400,0 В.
ТИ1000ВПТ - вход телеизмерения, предназначенный для измерения напряжения постоянного тока с номинальным значением напряжения Uh = 1000,0 В.
ТИ220ВПТ - вход ТИ, предназначенный для измерения напряжения постоянного тока с номинальным значением напряжения ин = 220,0 В.
ТИ200мВ - вход телеизмерения, предназначенный для измерения напряжения постоянного тока в диапазоне от 0 до 200 мВ.
ТИ150мВПТ - вход ТИ, предназначенный для измерения напряжения постоянного тока в диапазоне ±150 мВ.
КЭ100В - вход выполненный в соответствии с требованиями ГОСТ Р 8.655-2009, предназначенный для измерения действующего значения напряжения переменного тока с номинальным значением напряжения Uh = 100,0 В и коэффициентом формы 2 в соответствии с ГОСТ Р 51317.4.7-2008.
ТИ1А - вход ТИ, предназначенный для измерения действующего значения силы переменного тока с номинальным значением силы переменного тока Ih = 1 А в соответствии с ГОСТ Р 52320-2005, ГОСТ 31818.11-2012.
ТИ5А - вход телеизмерения, предназначенный для измерения действующего значения силы переменного тока с номинальным значением силы переменного тока Ih = 5 А в соответствии с ГОСТ Р 52320-2005, ГОСТ 31818.11-2012.
ТИ16А - вход ТИ, предназначенный для измерения действующего значения силы переменного тока с номинальным значением силы переменного тока Iн = 16 А.
ТИ32А - вход телеизмерения, предназначенный для измерения действующего значения силы переменного тока с номинальным значением силы переменного тока Iн = 32 А.
КЭ1А - вход, выполненный согласно требований ГОСТ Р 8.655-2009, предназначенный для измерения действующего значения силы переменного тока с номинальным значением силы переменного тока 1н = 1 А и коэффициентом формы 4 в соответствии с ГОСТ Р 51317.4.7-2008.
КЭ5А - вход, выполненный согласно требований ГОСТ Р 8.655-2009, предназначенный для измерения действующего значения силы переменного тока с номинальным значением силы переменного тока 1н = 5 А и коэффициентом формы 4 в соответствии с ГОСТ Р 51317.4.7-2008.
U0100B - вход ТИ, предназначенный для измерения напряжения нулевой последовательности 3U0 в трехфазной сети в диапазоне от 0 до 40 В.
U0220B - вход телеизмерения, предназначенный для измерения напряжения нулевой
последовательности 3U0 в трехфазной сети в диапазоне от 0 до 90 В.
IN 1А - вход ТИ, предназначенный для измерения силы тока в нулевом проводе In (31з) в трехфазной сети с номинальным значением силы тока Ih = 1 А.
1\5А - вход телеизмерения, предназначенный для измерения тока в нулевом проводе In (310) в трехфазной сети с номинальным значением силы тока Ih = 5 А.
РАС100В - вход регистрации аварийных событий (РАС), предназначенный для измерения действующего значения напряжения переменного тока и регистрации его мгновенных значений в диапазоне 3 Uh для номинальных значений напряжения Uh = 57,7 В и Uh = 100,0 В.
РАС1А - вход регистрации аварийных событий (РАС), предназначенный для измерения действующего значения силы переменного тока с номинальным значением тока Ih = 1 А и регистрации его мгновенных значений в диапазоне 40Ih .
РАС5А - вход регистрации аварийных событий (РАС), предназначенный для измерения действующего значения силы переменного тока c номинальным значением силы тока Ih = 5 А и регистрации его мгновенных значений в диапазоне 40 Ih .
Преобразователи МИП-02ХХХ различных вариантов исполнения имеют следующее обозначение: «Преобразователь МИП-02ХХХ-хх.хх ЛКЖТ2.721.004 ТУ».
Таблица 1 - Расшифровка условного обозначения МИП-02ХХХ-хх.хх
|
МИП-02 |
X |
X |
X |
-хх.хх | |
|
нет |
для исполнений УХЛ4 (от минус 10 до плюс 55 °С) | ||||
|
E |
для исполнений УХЛ3.1 (от минус 30 до плюс 60 °С) | ||||
|
нет |
ПКЭ не измеряются | ||||
|
A |
ПКЭ, класс A по ГОСТ Р 51317.4.30-2008 | ||||
|
Т |
ПКЭ, класс S по ГОСТ Р 51317.4.30-2008 | ||||
|
нет |
IEEE 802.3 (Ethernet) - 1 шт. | ||||
|
С |
IEEE 802.3 (Ethernet) - 2 шт. | ||||
|
-хх.хх |
согласно таблицам ( Таблица 2, Таблица 3) | ||||
Перечень исполнений преобразователей МИП-02ХХХ представлен в таблицах 2 и 3
Исполнения МИП-02ХХХ-4х.хх, укомплектованные дополнительными внешними блоками (адаптерами сигналов ТС или кроссировочными устройствами, далее - КУ), осуществляют прием унифицированных сигналов напряжения и силы тока (ТИТ -телеизмерение текущее), а также прием дискретных телесигналов (ТС).Технические характеристики адаптеров сигналов и кроссировочных устройств представлены в таблицах 1618.
Таблица 2 - Особенности типовых исполнений МИП-02ХХХ-3х.хх
|
Характеристики |
Исполнения МИ |
[П-02ХХХ-Зх.хх | ||||
|
-30.01[1] |
-30.02 |
-30.10 |
-30.11 |
-31.02 |
-32.01 | |
|
1 |
2 |
3 |
4 |
5 |
6 |
7 |
|
Вход измерения напряжения, количество и тип |
3 ТИ100В |
3 ТИ100В |
3 ТИ100В |
3 ТИ220В |
3 ТИ100В |
3 ТИ220ВПТ |
|
1 U0100B |
1 U0220B | |||||
|
Вход измерения силы тока, количество и тип |
3 ТИ1А/ ТИ5А |
3 ТИ1А/ ТИ5А |
3 ТИ1А/ ТИ5А |
3 ТИ1А/ ТИ5А |
3 ТИ5А |
— |
|
1 IN1A/ ТИ5А |
1 IN1A/ ТИ5А | |||||
|
Синхронизация GPS/ГЛОНАСС |
нет |
да |
да |
да |
нет |
нет |
|
Конструкция |
Пластиковый корпус, установка на 35-мм рейку DIN 50022 | |||||
Примечание
[1] — Нет архива счетчиков электроэнергии.
Таблица 3 - Особенности типовых исполнений МИП-02ХХХ-4х.хх
|
Характер истики |
Исполнения МИП-02ХХХ-4х.хх | ||||||||
|
-40.01 |
-40.03 |
-40.04 |
-40.05 |
-41.03 |
-43.01 |
-43.02 |
-40.11Н |
-43.11Н | |
|
1 |
2 |
3 |
4 |
5 |
6 |
7 |
8 |
9 |
10 |
|
Вход измерени я напряжен ия, количест во и тип |
6 ТИ100В |
3 ТИ100В |
3 ТИ100В |
3 ТИ100В |
3 ТИ100В |
3 КЭ100В |
3 КЭ100В |
6 ТИ220 В |
3 ТИ220 В |
|
3 ТИ400В |
3 ТИ400В |
2 ТИ1000В ПТ | |||||||
|
2 ТИ150мВ ПТ | |||||||||
|
Вход измерени я силы тока, количест во и тип |
6 ТИ1А/ ТИ5А |
3 ТИ5А |
3 ТИ5А |
— |
3 ТИ1А/ ТИ5А |
3 КЭ5А |
3 КЭ1А |
нет |
нет |
|
3 ТИ16А |
3 ТИ32А | ||||||||
|
Количест во ТС, ТИТ |
32 |
16 |
16 |
16 |
16 |
нет |
нет |
нет |
нет |
|
Синхрон изация GPS/ГЛО НАСС |
да |
да |
да |
да |
нет |
да |
да |
да |
да |
|
Конструк ция |
Металлический корпус ГОСТ 28601.2-90 «Евромеханика», 1U | ||||||||
Рисунок 1 - Общий вид исполнений МИП-02ХХХ-30.0Х
Рисунок 2 - Общий вид исполнений МИП-02ХХХ-30.1Х
Рисунок 3 - Общий вид исполнений МИП-02ХХХ-4Х.ХХ
Рисунок 4 - Общий вид исполнений МИП-02ХХХ-40.05
Рисунок 5 - Общий вид исполнений МИП-02ХХХ-43.ХХ
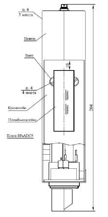
Рисунок 6 - Схема установки пломб на преобразователе МИП-02ХХХ исполнений МИП-02ХХХ-3Х.ХХ
Рисунок 7 - Схема установки пломб на преобразователе МИП-02ХХХ исполнений МИП-02ХХХ-4Х.ХХ
Программное обеспечение
Все преобразователи МИП-02ХХХ содержат встроенное микропрограммное обеспечение (МПО), которое обеспечивает их работу, прием и передачу данных, измерение и вычисление требуемого набора параметров согласно техническим условиям (ТУ).
Встроенное в преобразователи МИП-02ХХХ программное обеспечение представляет собой целостный файл расширения *.ldr, который не поддается преднамеренным или непреднамеренным изменениям.
Доступ к редактированию данных ограничивается системой паролей. Обеспечена программная защита несколькими уровнями паролей отдельно для изменения настроек параметров контролируемых сигналов и доступа к архивам хранения результатов измерения.
Обеспечена возможность автоматического тестирования аппаратной части преобразователей МИП-02ХХХ через служебный интерфейс RS-232 или USB.
Обеспечена возможность передачи диагностических сообщений по сети Ethernet.
Таблица 4 - Идентификационные данные программного обеспечения
|
Наименование программного обеспечения |
Идентификационное наименование программного обеспечения |
Номер версии (идентификацион ный номер) программного обеспечения |
Цифровой идентификатор программного обеспечения (контрольная сумма исполняемого кода) |
Алгоритм вычисления цифрового идентификатор а программного обеспечения |
|
1 |
2 |
3 |
4 |
5 |
|
Встроенное |
mip02-536-v0-4-500.ldr |
0-4-500 |
3CD09AB2 |
CRC-32 |
|
Встроенное |
mip02-518-v1-1-700.ldr |
1-1-700 |
40FCBC2E |
CRC-32 |
|
Внешнее сервисное |
Mipconfig.exe |
1.0.0.1 |
89ABCDEF |
CRC-32 |
Метрологические характеристики преобразователей МИП-02ХХХ, указанные в таблицах 5 и 6, нормированы с учетом МПО.
Уровень защиты программного обеспечения от непреднамеренных и преднамеренных
изменений - «высокий» в соответствии с Р 50.2.077-2014.
Технические характеристики
Основные метрологические характеристики преобразователей МИП-02ХХХ приведены в таблицах 5-19.
В таблицах 5 - 19 приняты следующие обозначения:
ид - верхняя граница диапазона измерения среднеквадратического значения напряжения переменного тока, напряжения переменного тока основной частоты, напряжения прямой, нулевой и обратной последовательности, напряжения постоянного тока;
1д - верхняя граница диапазона измерения среднеквадратичного значения силы переменного тока, силы переменного тока основной частоты, силы переменного тока прямой, нулевой и обратной последовательности;
Urms - среднеквадратическое значение напряжения переменного тока;
Irms - среднеквадратическое значение силы переменного тока;
U(1) - среднеквадратическое значение напряжения переменного тока основной частоты;
U1 (U0, U2) - среднеквадратическое значение напряжения прямой (нулевой, обратной) последовательности;
I1 (I0, I2) - среднеквадратическое значение силы тока прямой (нулевой, обратной) последовательности.
Таблица 5 - Характеристики входов измерения напряжения переменного тока типа ТИ, U0,
РАС, КЭ________________________________________________________________
|
Параметр[1] |
Входы измерения действующего напряжения | ||||||
|
ТИ100В |
ТИ220В |
ТИ400В |
U0100B |
U0220B |
РАС100В |
КЭ100В | |
|
Диапазон измерения (Ид), В |
от 0 до 150 |
от 0 до 380 |
от 0 до 420 |
от 0 до 40 |
от 0 до 90 |
от 0 до 380 |
от 0 до 200 |
|
Пределы допускаемой основной относительной погрешности при U > 0,1 Ид - 5, %[2] |
± 0,1 |
± 0,1 |
± 0,1 |
± 0,1 |
± 0,1 |
± 0,1 |
± 0,1 |
|
Пределы допускаемой основной приведенной погрешности при U < 0,1Ид - у, %[2] |
± 0,01 |
± 0,01 |
± 0,01 |
± 0,01 |
± 0,01 |
± 0,01 |
± 0,01 |
|
Примечания: [1] — Пределы допускаемой основной погрешности нормируются для основной частоты в диапазоне от 42 до 57 Гц. Для основной частоты в диапазонах от 20 до 42 Гц и от 57 до 300 Гц пределы допускаемой основной относительной погрешности (5) и основной приведенной (у) погрешности увеличиваются в 5 раз. [2] — Пределы допускаемой дополнительной температурной погрешности измерения на каждые 10 °С изменения температуры окружающей среды от нормальной, не более половины основной для канала КЭ100В и не более основной для остальных типов каналов. | |||||||
Таблица 6 - Характеристики входов измерения напряжения постоянного тока типа ТИ
|
Параметр |
Входы измерения постоянного напряжения | |||
|
ТИ220ВПТ |
ТИ1000ВПТ |
ТИ150мВПТ |
ТИ200мВ | |
|
Диапазон измерения (Ид), В |
(от 0 до 1,5) Uh |
(от 0 до 1,1) Ин |
±0,150 |
от 0 до 200 |
|
Пределы допускаемой основной относительной погрешности 5, %[1] |
± 0,1 при U > 0,1-Ид |
± 0,1 при U > 0,1 •Ид |
± 0,15 при |U| > 0,03 в |
± 0,15 при U > 0,020 В |
|
Пределы допускаемой основной приведенной погрешности у, %[1] |
± 0,01 при U < 0,1 •Ид |
± 0,01 при И < 0,1 •Ид |
± 0,015 при |И| < 0,03 В |
± 0,015при И < 0,020 В |
Примечание
[1] — Пределы допускаемой дополнительной температурной погрешности измерения на каждые 10 °С изменения температуры окружающей среды от нормальной, не более основной.
Таблица 7 - Характеристики входов измерения силы переменного тока ТИ, IN, РАС и КЭ
|
Параметр |
Входы измерения действующего значения силы переменного тока | ||||
|
ТИ1А, ТИ5А, ТИ16А, ТИ32А |
IN1A, IN5A |
РАС1А |
РАС5А |
КЭ1А, КЭ5А | |
|
1 |
2 |
3 |
4 |
5 |
6 |
|
Диапазон измерения (1д), А |
(от 0 до 1,2) 1н |
(от 0 до 0,25) 1н |
от 0 до 40 |
от 0 до 200 |
(от 0 до 1,5) Ih |
|
Пределы допускаемой основной относительной погрешности 6, %[1] |
± 0,1 при I > 0,1-Ид |
± 0,1 при I > 0,1-|Д |
± 1,0 при I > 0,1’|Д |
± 1,0 при I > 0,1-1д |
± 0,1 при I > 0,1-^ |
|
Пределы допускаемой основной приведенной погрешности у, %[1] |
± 0,01 при I < 0,1-1Д |
± 0,01 при I < 0,Ыд |
± 0,01 при I < 0,Ыд |
± 0,01 при I < 0,1<1д |
± 0,01 при I < 0,Ыд |
|
Примечание [1] — Пределы допускаемой дополнительной температурной погрешности измерения на каждые 10 °С изменения температуры окружающей среды от нормальной, не более половины основной для каналов РАС1А, РАС5А, КЭ1А, КЭ5А, для остальных типов каналов не более основной. | |||||
Таблица 8 - Характеристики измерения напряжения переменного тока
|
Параметр |
Диапазон измерения |
Пределы допускаемой основной погрешности: абсолютной, (Д); относительной (6), %; приведенной, (у) % |
|
1 |
2 |
3 |
|
Среднеквадратическое значение Urms фазного Uф, междуфазного имф напряжения основной частоты U(1), В |
(от 0 до 1,5) Uh |
± 0,1 (6) при U > 0,1-ид ± 0,01 (у) при U < 0,1-^ |
|
Среднеквадратическое значение Urms фазного Uф, междуфазного Цмф напряжения во всем диапазоне частот, В |
от 0 до иД |
± 0,1 (6) при U > 0,1-^ ± 0,01 (у) при U < 0,1-^ |
|
Остаточное напряжение Ures, % |
от 0 до 90 |
±0,5 (Д) |
|
Среднеквадратическое значение фазного, междуфазного напряжения n-ой (от 2 до 50) гармоники U(n), В |
от 0 до Uh |
±0,03 (у) для KU(n) < 3, при U(1) > 0,5^Uh ±1,0 (6) для KU(n) > 3, при U(1) > 0,5^Uh |
|
Среднеквадратическое значение: напряжения прямой последовательности Ui основной частоты, В |
(от 0 до 1,5) Uh |
± 0,1 (6) при U > 0,1-^ ± 0,01 (у) при U < 0,1-^ |
|
Среднеквадратическое значение напряжения нулевой последовательности Uo основной частоты, В |
от 0 до Ид |
±0,2 (у) |
|
Среднеквадратическое значение напряжения обратной последовательности U2 основной частоты, В |
от 0 до Цд |
±0,2 (У) |
|
Среднеквадратическое значение фазного, междуфазного напряжения h-ой (от 2 до 50) интергармонической группы напряжения U(h), В |
от 0 до Uh |
±0,1 (у) для KU(h) < 3, U(1) > 0,5^Uh ±3,0 (6) для KU(h) > 3, U(1) > 0,5^Uh |
Таблица 9 - Характеристики измерения силы переменного тока
|
Параметр |
Диапазон измерения |
Пределы допускаемой основной погрешности: абсолютной, (Д); относительной (6), %; приведенной, (у) % |
|
1 |
2 |
3 |
|
Среднеквадратическое значение силы фазного тока во всем диапазоне частот Irms, А |
от 0 до 1д |
± 0,01 (y) при I < 0,1 •Хц ± 0,1 (6) при I > 0,1-!д |
|
Среднеквадратическое значение силы фазного тока основной частоты I(1), А |
от 0 до 1д |
± 0,01 (y) при I < 0,1 •Хц ± 0,1 (6) при I > 0,Ыд |
|
Среднеквадратическое значение силы тока прямой последовательности 11 основной частоты, А |
от 0 до 1д |
± 0,01 (y) при I < 0,1 -!д ± 0,1 (6) при I > 0,1^д |
|
Среднеквадратическое значение силы тока нулевой последовательности Iо основной частоты, А |
от 0 до 1д |
±0,02 (y), при I0 < 0,1 -!д ±0,2 (6), при I0 > 0,1-!д |
|
Среднеквадратическое значение силы тока обратной последовательности 12 основной частоты, А |
от 0 до 1д |
±0,02 (y), при I2 < 0,1 -!д ±0,2 (6), при I2 > 0,1-!д |
|
Среднеквадратическое значение силы фазного тока n-ой (от 2 до 50) гармоники I(n), А |
от 0 до 1н |
±0,1 (y) для 0,01 • Ih < I(1) < 0,1 • Ih, при Kj(n) < 10 ±1,0 (6) для 0,01 •Ih < I(1) < 0,1 •Ih, при Kz(n) > 10 ±0,03 (y) для I(1) > 0,1 •Ih, при Kz(n) < 3 ±1,0 (6) для I(1) > 0,1 •Ih, при Kj(n) > 3 |
|
Среднеквадратическое значение силы тока h-ой (от 2 до 50) интергармонической группы тока I(h), А |
(от 0 до 0,5) 1н |
±0,1 (y) для 0,0C Ih < I(1) < 0,1 • Ih, при KI(n) < 10 ±1,0 (6) для 0,0CIh < I(1) < 0,1 •Ih, при Kz(n) > 10 ±0,1 (y) для I(1) > 0,CIh, при KI(n) < 3 ±3,0 (6) для I(1) > 0,1 •Ih, при KI(n) > 3 |
Таблица 10 - Пределы основной погрешности измерения электрической мощности для входов ТИ
|
Параметры активной электрической мощности, электрической энергии [1] |
Параметры реактивной электрической мощности, электрической энергии [1] | ||||
|
Диапазон |
cos ф |
5, % |
Диапазон |
sin ф |
5, % |
|
1 |
2 |
3 |
4 |
5 |
6 |
|
0,001-Ih[2] |
| cos ф | = 1 |
± 20 |
0,001Ih [2] |
| sin ф | = 1 |
± 20 |
|
0,01-Ih < I < 0,05 •Ih |
| cos ф | = 1 |
± 0,4 |
0,02-Ih < I < 0,05-Ih |
| sin ф | = 1 |
± 0,7 |
|
0,05-Ih < I < 1,2-Ih |
| cos ф | = 1 |
± 0,2 |
0,05-Ih < I < 1,2-Ih |
| sin ф | = 1 |
± 0,5 |
|
0,02-Ih < I < 0,1-Ih |
0,5 < | cos ф | < 1 |
± 0,5 |
0,05-Ih < I < 0,1-Ih |
0,5 < | sin ф | < 1 |
± 0,5 |
|
0,1-Ih < I < 1,2-Ih |
0,5 < | cos ф | < 1 |
± 0,3 |
0,1-Ih < I < 1,2-Ih |
0,5 < | sin ф | < 1 |
± 0,5 |
|
0,1-Ih < I < 1,2-Ih |
0,25 < | cos ф | < 0,5 |
± 0,5 |
0,05-Ih < I < 1,2-Ih |
0,25 < | sin ф | < 0,5 |
± 0,7 |
|
Примечания: [1] — Характеристики нормируются при номинальном напряжении ин, номинальной частоте 50 Гц для входов ТИ100В, ТИ220В, ТИ1А, ТИ5А. [2] — Для стартового тока. | |||||
Пределы дополнительной погрешности, вызванной изменением напряжения или частоты, соответствуют требованиям ГОСТ Р 52323-2005, ГОСТ 31819.22-2012.
Для входов типа ТИ диапазон измерения активной (P), реактивной (Q) и полной (S) электрической мощности составляет (от 0,01 до 1,2) IhUh.
Таблица 11 - Характеристики измерения мощности для входов КЭ
|
Параметр |
Диапазон измерения |
Пределы допускаемой основной погрешности: абсолютной, (Д); относительной (6), %; приведенной, (у) % |
|
1 |
2 |
3 |
|
Активная однофазная мощность основной частоты Pa (i), Pb (i), Pc(i), Вт |
(от 0,05 до 1,5) IhUh |
± 0,2 (6) для I > 0,1-Ih, при 0,5 < | cos ф | < 1 ± 0,5 (6) для I < 0,1-Ih, при 0,5 < | cos ф | < 1 ± 0,75 (6) для I > 0,05-Ih, при 0,25 < | cos ф | < 0,5 |
|
Активная трехфазная мощность основной частоты P(i), Вт |
(от 0,05 до i,5) IhUh |
± 0,2 (6) для I > 0,1-Ih, при 0,5 < | cos ф | < 1 ± 0,5 (6) для I < 0,1-Ih, при 0,5 < | cos ф | < 1 ± 0,75 (6) для I > 0,05-Ih, при 0,25 < | cos ф | < 0,5 |
|
Активная однофазная мощность в полосе частот от 1-й до 50-й гармоники включительно, PA (Л, PB (Л, PC(Л, Вт |
(от 0,05 до i,5) IhUh |
±о,1 (y) |
|
Активная трехфазная мощность в полосе частот от 1-й до 50-й гармоники включительно, P (л, Вт |
(от 0,05 до i,5) IhUh |
±о,1 (y) |
|
Активная однофазная мощность гармоник Pa(n), Pb(n), Pc(n), Вт |
(от 0,05 до i,5) IhUh n = от 2 до 50 |
± [0,005-P(n)+0,00005-InUH] (Д), для I(n) > 0,01-Ih, U(n) > 0,01-Uh при |cos ф(п)| > 0,7 |
|
Активная трехфазная мощность гармоник P (n), Вт |
(от 0,05 до i,5) IhUh n = от 2 до 50 |
± [0,005-Pw+0,00005-IhUh] (Д), для I(n) > 0,01-Ih, U(n) > 0,01 •Uh при |cos ф(П)| > 0,7 |
|
Активная мощность нулевой последовательности Po(i), Вт |
(от 0,05 до i,5) IhUh |
±0,2 (y) |
|
Активная мощность прямой последовательности P i(i), Вт |
(от 0,05 до i,5) IhUh |
±0,2 (y) |
|
Активная мощность обратной последовательности P 2(1), Вт |
(от 0,05 до i,5) IhUh |
±0,2 (y) |
|
Реактивная однофазная мощность основной частоты Qa(i), Qb(i), Qc(i), вар |
(от 0,05 до i,5) IhUh |
± 1,0 (6) для 0,2 < m < 1,2, где m = (I-U-sin фУСТнОи) |
|
Реактивная трехфазная мощность основной частоты Q(i), вар |
(от 0,05 до i,5) IhUh |
± 1,0 (6) для 0,2 < m < 1,2, где m = (I-U-sin фУ(1нЦн) |
|
Реактивная однофазная мощность в полосе частот от 1-й до 50-й гармоники включительно, Qa (/), QB (Л, Qc (Л, вар |
(от 0,05 до i,5) IhUh |
±0,1 (y) |
|
Реактивная трехфазная мощность в полосе частот от 1-й до 50-й гармоники включительно, Q (/), вар |
(от 0,05 до i,5) IhUh |
±o,i (y) |
Окончание таблицы 11
|
1 |
2 |
3 |
|
Реактивная однофазная мощность гармоник Qa(n), QB(n), Qc(n), вар |
(от 0,05 до 1,5) IhUh n = от 2 до 50 |
± [O,OO5-Q(n)+0,00005-IHUH] (А), для I(n) > 0,01 •Ih, U(n) > 0,01 •Uh при |sin ф(п)| > 0,7 |
|
Реактивная трехфазная мощность гармоник Q(n), вар |
(от 0,05 до 1,5) IhUh n = от 2 до 50 |
± [O,OO5-Q(n)+0,00005-IHUH] (А), для I(n) > 0,01 •Ih, U(n) > 0,01 •Uh при |sin Ф(п)| > 0,7 |
|
Реактивная мощность нулевой последовательности Q 0(1), , вар |
(от 0,05 до 1,5) IhUh |
±O,2 (y) |
|
Реактивная мощность прямой последовательности Q 1(1), вар |
(от 0,05 до 1,5) IhUh |
±O,2 (Y) |
|
Реактивная мощность обратной последовательности Q 2(1), вар |
(от 0,05 до 1,5) IhUh |
±O,2 (Y) |
|
Полная однофазная мощность основной частоты Sa (1), Sb (1), Sc(1), В-А |
(от 0,05 до 1,5) IhUh |
± 1,O (6) для O,O1-Ih < I < 1,5-Ih |
|
Полная трехфазная мощность основной частоты S(1), В-А |
(от 0,05 до 1,5) IhUh |
± 1,O (6) для O,O1-Ih < I < 1,5-Ih |
|
Полная однофазная мощность в полосе частот от 1-й до 50-й гармоники включительно, Sa (/), SB (Л, Sc(Л, В-А |
(от 0,05 до 1,5) IhUh |
±O,1 (Y) |
|
Полная трехфазная мощность в полосе частот от 1-й до 50-й гармоники включительно, S(л, В-А |
(от 0,05 до 1,5) IhUh |
±O,1 (Y) |
|
Полная однофазная мощность гармоник Sa (n), Sb (n), Sc(n), В-А |
(от 0,05 до 1,5) IhUh n = от 2 до 50 |
± [O,OO5-S(n)+0,00005-IHUH] (А), для In) > 0,01-Ih, U(n) > 0,01-Uh |
|
Полная трехфазная мощность гармоник S(n), В-А |
(от 0,05 до 1,5) IhUh n = от 2 до 50 |
± [O,OO5-S(n)+0,00005-IHUH] (А), для In) > 0,01-Ih, U(n) > 0,01-Uh |
|
Полная мощность нулевой последовательности S0(1), В-А |
(от 0,05 до 1,5) IhUh |
±O,2 (Y) |
|
Полная мощность прямой последовательности S 1(1), В-А |
(от 0,05 до 1,5) IhUh |
±O,2 (Y) |
|
Полная мощность обратной последовательности S2(1), В-А |
(от 0,05 до 1,5) IhUh |
±O,2 (Y) |
|
Примечание - Пределы допускаемой дополнительной температурной погрешности измерения электрической мощности, не более половины основной на каждые 10 °С изменения температуры окружающей среды. | ||
Таблица 12 - Характеристики измерения энергии для входов КЭ
|
Параметр |
Диапазон измерения |
Пределы допускаемой основной погрешности: абсолютной, (Д); относительной (6), %; приведенной, (у) % |
|
1 |
2 |
3 |
|
Активная фазная энергия Wpa, Wpb, Wpc, кВт-ч |
- |
± 0,2 (6) для I > 0,1-1н, при 0,5 < | cos ф | < 1 ± 0,5 (6) для I < 0,1-Тн, при 0,5 < | cos ф | < 1 ± 0,75 (6) для I > 0,05-!н, при 0,25 < | cos ф | < 0,5 |
|
Активная трехфазная энергия Wp, кВт^ч |
- |
± 0,2 (6) для I > 0,1-[н, при 0,5 < | cos ф | < 1 ± 0,5 (6) для I < 0,1-1н, при 0,5 < | cos ф | < 1 ± 0,75 (6) для I > 0,05-[н, при 0,25 < | cos ф | < 0,5 |
|
Активная фазная энергия первой гармоники Wpa(i), Wpb(i), Wpc(i), кВтч |
- |
± 0,2 (6) для I > 0,1-1н, при 0,5 < | cos ф | < 1 ± 0,5 (6) для I < 0,1-1н, при 0,5 < | cos ф | < 1 ± 0,75 (6) для I > 0,05-1н, при 0,25 < | cos ф | < 0,5 |
|
Активная трехфазная энергия первой гармоники Wp(i), кВт^ч |
- |
± 0,2 (6) для I > 0,1Лн, при 0,5 < | cos ф | < 1 ± 0,5 (6) для I < 0,1-1н, при 0,5 < | cos ф | < 1 ± 0,75 (6) для I > 0,05-1н, при 0,25 < | cos ф | < 0,5 |
|
Реактивная фазная энергия Wqa , Wqb , Wqc ,квар^ч |
- |
± 1,0 (6) для 0,2 < m < i,2, где m = (I-U-sin ф)/(1нИн) |
|
Реактивная трехфазная энергия Wq , квар^ч |
- |
± 1,0 (6) для 0,2 < m < i,2, где m = ([•U^sin ф)/(1нИн) |
|
Реактивная фазная энергия первой гармоники Wqa(i), Wqb(i), Wqc(i), квар^ч |
- |
± 1,0 (6) для 0,2 < m < i,2, где m = ([•U^sin ф)/(1нИн) |
|
Реактивная трехфазная энергия первой гармоники Wq (i), квар^ч |
- |
± 1,0 (6) для 0,2 < m < i,2, где m = ([•U^sin ф)/(1нИн) |
|
Примечание: Пределы допускаемой дополнительной температурной погрешности измерения мощности, не более половины основной на каждые 10 °С изменения температуры окружающей среды. | ||
Таблица 13 - Характеристики измерения частоты и углов фазового сдвига
|
Параметр |
Диапазон измерения |
Пределы допускаемой основной погрешности: абсолютной, (Д); относительной (6), %; приведенной, (у) % |
|
1 |
2 |
3 |
|
Частота / (f), Гц |
от 42 до 69 |
±0,001[1] / ±0,002[4] (Д), при U(1) > 0,8 •Uh |
|
Угол фазового сдвига между фазными напряжениями основной частоты, фи[4], градусы |
±180° |
± 0,05° (Д), при U > 0,8 •Uh |
|
Угол фазового сдвига напряжения основной частоты относительно сигнала PPS, фи pps[2] [4], градусы |
±180° |
± 0,03° (Д), при U > 0,8 •Uh, 20 мс[3] ± 0,02° (Д), при U > 0,8 •Uh, 40 мс[3] ± 0,01° (Д), при U > 0,8-Uh, 100 мс[3] |
|
Угол фазового сдвига между токами основной частоты ф1[4], градусы |
±180° |
± 0,2° (Д), при 0,01-Ih < I < 1д |
|
Угол фазового сдвига между напряжением и одноименным током основной частоты, фи1[4], градусы |
±180° |
± 0,2° (Д), при U > 0,8 •Uh, 0,01-Ih < I < 0,1-Ih ± 0,1° (Д), при U > 0,8-Uh, I > 0,1-Ih |
|
Угол фазового сдвига n-ой (от 2 до 50) гармонической составляющей напряжения фи(п)[4], градусы |
±180° |
±3° (Д), при U > 0,8-Uh для 0,2 < Ku(n) < 1 ±1° (Д), при U > 0,8-Uh для 1 < Ku(n) < 2,5 ±0,5° (Д), при U > 0,8-Uh для Ku(n) > 2,5 |
|
Угол фазового сдвига между n-ми (от 2 до 50) гармоническими составляющими напряжения и тока одной фазы фи1(п)[4], градусы |
±180° для 0,011н < I < 0,11н |
±5° (Д), при 1% < [Ku(n) и Kz(n)]< 5% |
|
±3° (Д), при [Ku(n) и Kz(n)] > 5% | ||
|
±180° для I > 0,1Ih |
±3° (Д), при 1% < [Ku(n) и Kz(n)] < 5% | |
|
±1° (Д), при [Ku(n) и KI(n)] > 5% | ||
|
Угол фазового сдвига между напряжением и током прямой последовательности фиш<1) [4], градусы |
±180° |
± 0,2° (Д), при Ui > 0,8-Uh, 0,01-Ih < I1 < 0,1-Ih ± 0,1° (Д), при Ui > 0,8-Uh, Ii > 0,1-Ih |
|
Угол фазового сдвига между напряжением и током нулевой последовательности фи0Ю(1) [4], градусы |
±180° |
±2° (Д), при 0,01-Ih < [I0 или I2] < 1д 0,01-Uh < [U0 или Щ< ид |
|
Угол фазового сдвига между напряжением и током обратной последовательности фи212(1) [4], градусы |
±180° |
±2° (Д), при 0,01-Ih < [I0 или I2] < 1д 0,01-Uh < [U0 или Щ< ид |
Примечания:
[1] — Предел погрешности нормируется при наличии сигнала PPS от приемника GPS/ГЛОНАСС.
[2] — Для исполнений МИП-02ХАХ. Измеряется в соответствии с IEEE Std C37/118TM-2005.
[3] — Интервал измерения для номинальной частоты 50 Гц, при котором нормируется
параметр.
[4] — Пределы допускаемой дополнительной температурной погрешности измерения частоты и углов фазового сдвига, не более половины основной на каждые 10 °С изменения температуры окружающей среды.
Таблица 14 - Метрологические характеристики измерений ПКЭ и дополнительных параметров
|
Показатель КЭ, единица измерения |
Диапазон измерения |
Пределы основной допускаемой погрешности: абсолютной (Д), относительной (6), % | ||
|
1 |
2 |
3 | ||
|
Отклонение значения основной частоты (отклонение частоты) Af (Af), Гц |
±8 |
±0,001[1] / ±0,002 (Д) | ||
|
Установившееся отклонение фазного, междуфазного напряжения 3Uy (6U), % |
±30 |
±0,2 (Д) | ||
|
Положительное отклонение фазного, междуфазного напряжения 5 U(+), % |
от 0 до 30 |
±0,2 (Д) | ||
|
Отрицательное отклонение фазного, междуфазного напряжения 5U», % |
от -30 до 0 |
±0,2 (Д) | ||
|
Коэффициент n-ой (от 2 до 50) гармонической составляющей фазного, междуфазного напряжения Ku(n) (KU(n)), % |
от 0,05 до 200 ui > 0,1Цд |
±0,02 (Д) при Ku(n) < 1 ±2,0 (6) при Ku(n) > 1 | ||
|
Коэффициент (гармонических составляющих суммарный) искажения синусоидальности кривой фазного, междуфазного напряжения Ku (Ku), % |
от 0,1 до 300 при ui > 0,1Цд |
±0,05 (Д) при Ku < 1 ±5,0 (6) при Ku > 1 | ||
|
Коэффициент несимметрии напряжений по обратной последовательности K2U, % |
от 0 до 25 |
±0,1 (Д), при U1>0,1-^ | ||
|
Коэффициент несимметрии напряжений по нулевой последовательности Kou, % |
от 0 до 25 |
±0,1 (Д), при U1>0,1-^ | ||
|
Длительность провала напряжения Д tn, с |
от 0 до 60 |
±0,02 (Д) | ||
|
Глубина провала напряжения[4] 6Un, % (прерывание напряжения) |
от 10 до 100 |
±0,5 (Д) | ||
|
Длительность временного перенапряжения Д tпери, с |
от 0,01 до 600 |
±0,01 (Д) | ||
|
Коэффициент временного перенапряжения[4] Кпери, отн. ед. |
от 1,1 до 1,9 |
±0,01 (Д) | ||
|
Размах изменения напряжения 6 Ut, % |
от 0,3 до 80 |
±8,0 (6) | ||
|
Частота повторения изменений напряжения Fsut, (мин-1) |
от 0,5 до 4000 |
±0,1[2] (Д) | ||
|
Кратковременная доза фликера Pst, отн. ед. |
от 0,2 до 20 |
±5 (6) | ||
|
Длительная доза фликера PLt, отн. ед. |
от 0,2 до 20 |
±5 (6) | ||
|
Коэффициент[3] h-ой (2 до 50) интергармонической группы фазного, междуфазного напряжения Ku(h), % |
от 0 до 5 при u(1) > 0,1ид |
±0,1(Д) | ||
|
Коэффициент несимметрии тока по нулевой последовательности Koi , % |
от 0 до 250 |
±0,1 (Д), при 11>0,Ыд | ||
|
Коэффициент несимметрии тока по обратной последовательности K21, % |
от 0 до 250 |
±0,1 (Д), при 11>0,Ыд | ||
|
Длительность прерывания напряжения Д tпр, с |
от 0 до 60 |
±0,01 (Д) | ||
|
Интервал времени между изменениями напряжения Д ti, i+1, с |
от 0,03 до 120 |
± 20 мс | ||
Окончание таблицы 14
|
1 |
2 |
3 |
|
Коэффициент искажения синусоидальности кривой тока Ki, % |
от 0,1 до 300 при 0,01-Ih < I < 0,1-Ih |
±0,15 (Д) при Ki < 3 ±5,0 (6) при Ki > 3 |
|
от 0,1 до 300 при I > 0,1-Ih |
±0,05 (Д) при Ki < 2,5 ±2,0 (6) при Ki > 2,5 | |
|
Коэффициент n-ой (от 2 до 50) гармонической составляющей тока Ki(n), % |
от 0 до 300 при 0,01-Ih < I < 0,1-Ih |
±0,1 (Д) при Ki(n)< 10 ±1,0 (6) при Ki(n) > 10 |
|
от 0 до 300 при 0,1-Ih < I < 1,2-Ih |
±0,03 (Д) при Ki(n) < 3 ±1,0 (6) при Ki(n) > 3 | |
|
Коэффициент[3] h-ой (от 2 до 50) интергармонической группы тока Ki(h), % |
от 0 до 5 при 0,01-Ih < I |
±0,1 (Д) |
|
Примечания: [1] — Предел погрешности нормируется при наличии сигнала PPS от приемника GPS/ГЛОНАСС. [2] — Интервал измерения 10 мин, для колебаний напряжения с формой меандра. [3] — Погрешность нормируется для интергармоник кратных 0,1 основной частоты. [4] — Погрешность нормируется для перенапряжения, провала длительностью не менее 80 мс. | ||
Таблица 15 - Метрологические характеристики внутренних часов
|
Характеристика |
Значение |
|
Пределы допускаемой погрешности измерений текущего времени при наличии внешней синхронизации, мс, не более |
± 20 |
|
Допустимое отклонение текущего времени без внешней синхронизации за 24 ч, с, не более |
± 1 |
|
Примечание - преобразователи МИП-02ХХХ исполнений с функциями измерения ПКЭ имеют внутренние часы удовлетворяющие требованиям ГОСТ Р 51317.4.30-2008 для классов А и S | |
|
Таблица 16 - Технические характеристики входов ТИТ на базе |
КУ FM 8DAINU( |
B |
|
Параметр |
FM-8AINB |
FM-8AINU |
|
Количество каналов (индивидуальная гальваническая развязка) |
8 |
8 |
|
Входные диапазоны измерения |
от -5 до +5 мА, от -10 до +10 В |
от 0 до 20 мА, от 0 до 10 В |
|
Пределы допускаемой основной приведенной погрешности Y , в % |
± 0,12 |
± 0,12 |
|
Пределы допускаемой дополнительной температурной погрешности, в % / °C |
± 0,01 |
± 0,01 |
Таблица 17 - Технические характеристики входов ТС на базе КУ FM 8DI 1, FM 8DI 2
|
Параметр |
FM-8DI-1 |
FM-8DI-2 |
|
Количество каналов |
8 |
8 |
|
Входное напряжение включения[1] , не более, В |
18 |
170 |
|
Входное напряжение выключения[1] , не менее, В |
6 |
40 |
|
Входной ток (при входном напряжении, В)[1] , мА |
от 8 до 15 (24) |
от 8 до 12 (220) |
|
Примечание: [1] — Напряжение постоянного тока или амплитудное значение напряжения переменного тока с частотой 50 Гц. | ||
Таблица 18 - Технические характеристики входов ТС на базе FM 8DI 3, ТС16 220, ТС32 220
|
Параметр |
Аппаратная реализация | ||
|
FM-8DI-3 |
ТС16-220 |
ТС32-220 | |
|
Количество каналов [1] |
8 |
16 (2x8) |
32 (4x8) |
|
Входное напряжение [2] включения, В |
165 ± 5 | ||
|
Входное напряжение [2] выключения, В |
140 ± 4 | ||
|
Входной ток [3] во включенном состоянии, мА |
1,2 ± 15 % | ||
|
Входной ток [3] в выключенном состоянии, мА |
4,2 ± 15 % | ||
|
Примечания: [1] — FM-8DI-3, имеет индивидуальную гальваническую развязку, а ТС 16-220, ТС32-220 групповую, по 8 каналов. [2] — Напряжение постоянного тока или амплитудное значение напряжения переменного тока частотой 50 Гц. [3] — Постоянный ток или амплитудное значение переменного тока частотой 50 Гц | |||
Таблица 19 - Технические характеристики преобразователей МИП-02ХХХ
|
Характеристика |
Значение |
|
Напряжение питания от однофазной сети переменного тока частотой 50 Гц, В |
220 |
|
Напряжение питания от сети постоянного тока, В |
220 |
|
Потребляемая мощность, В •А, не более |
15 |
|
Потребляемая мощность по каждому измерительному входу напряжения, В •А, не более |
1 |
|
Потребляемая мощность по каждому измерительному входу тока, В •А, не более |
3 |
|
Масса преобразователя МИП-02ХХХ, кг, не более |
5 |
|
Климатическое исполнение по ГОСТ 15150-69 |
УХЛ4, УХЛ3.1 |
|
Нормальные условия измерений: - температура окружающей среды, °С - относительная влажность воздуха, % - атмосферное давление, кПа (мм рт.ст.) - напряжение питания от однофазной сети переменного тока частотой от 49 до 51 Гц, В - напряжение питания от сети постоянного тока (в зависимости от исполнения), В - коэффициент искажения синусоидальности кривой напряжения питания, %, не более |
от +15 до +25 от 30 до 80 от 80 до 106,7 (от 600 до 800) от 198 до 242 от 198 до 242 от 21,6 до 26,4 ± 5 |
Окончание таблицы 19
|
Характеристика |
Значение |
|
Рабочие условия измерений: - диапазон температур окружающей среды для УХЛ4, °С - диапазон температур окружающей среды для УХЛ3.1, °С - относительная влажность воздуха, без конденсации влаги, %: - для исполнения УХЛ4 при температуре +25 °С - для исполнения УХЛ3.1 при температуре +25 °С - атмосферное давление, кПа (мм рт.ст.) - напряжение питания от однофазной сети переменного тока, В: - для исполнения МИП 02АХ частотой от 45 до 55 Гц - для остальных исполнений частотой от 47 до 63 Гц - коэффициент искажения синусоидальности кривой напряжения питания, %, не более - напряжение питания от сети постоянного тока, В: - для номинального напряжения 220 В - для номинального напряжения 24 В |
от -10 до +55 от -30 до +60 80 98 от 70 до 106,7 (от 525 до 800) от 85 до 265 от 100 до 264 ± 20 от 140 до 300 от 18 до 36 |
|
Тип атмосферы по ГОСТ 15150-69 |
II (промышленная, невзрывоопасная, не содержащая токопроводящей пыли) |
|
Степень защиты по ГОСТ 14254-96 (МЭК 60529) в зависимости от исполнения, не ниже |
IP30 |
|
Стойкость к внешним воздействующим механическим факторам по ГОСТ 17516.1-90: - группа механического исполнения - устойчивость к вибрации: - частота, Гц - ускорение - устойчивость к одиночным ударам: - длительность, мс - ускорение |
М40 от 0,5 до 100 Гц до 0,5g от 2 до 20 до 3 g |
|
Средний срок службы, с проведением ремонта, лет, не менее |
25 |
|
Средняя наработка на отказ, ч, не менее |
100 000 |
|
Срок сохранности в упаковке предприятия-изготовителя, год |
3 |
|
Срок сохранности в упаковке и консервации предприятием-изготовителем, лет |
5 |
|
Класс защиты обслуживающего персонала от поражения электрическим током в соответствии с ГОСТ 12.2.007.0-75 (В зависимости от исполнения МИП-02ХХХ) |
I или II |
Знак утверждения типа
наносится на металлографическую табличку, установленную на корпусе преобразователей многофункциональных измерительных МИП-02ХХХ, методом шелкографии и наносится на титульные листы эксплуатационной документации типографским методом.
Комплектность
В комплект поставки преобразователей многофункциональных измерительных МИП-02ХХХ входят:
- преобразователь многофункциональный измерительный МИП-02ХХХ
соответствующего исполнения
1 шт.
1 комплект.
1 шт.
- принадлежности согласно ЛКЖТ2.721.004-ХХ.ХХ ФО
- интерфейсный кабель RS-232 или USB
- транспортная тара 1 комплект.
Комплект эксплуатационных документов по ГОСТ2.601-2006 в составе:
- руководство по эксплуатации (РЭ) 1 шт.
- формуляр (ФО) 1 шт.
Дополнительно в комплект поставки на партию преобразователей
многофункциональных измерительных МИП-02ХХХ входят:
- копии свидетельства об утверждении типа и описания типа СИ 1 шт.
- методика поверки 1 шт.
- действующее свидетельство о поверке (в составе формуляра) 1 шт.
- сервисное программное обеспечение 1 комплект.
Сведения о методиках (методах) измерений приведены в следующих документах:
- «Руководство по эксплуатации на преобразователи измерительные многофункциональные МИП-02ХХХ» ЛКЖТ2.721.004 РЭ;
- «Преобразователи измерительные многофункциональные МИП-02ХХХ. Методика поверки» ЛКЖТ2.721.004 МИ;
- «Преобразователи измерительные многофункциональные МИП-02. Методы измерений» ЛКЖТ2.721.004 Д3.
Нормативные документы
ГОСТ 13109-97 «Электрическая энергия. Совместимость технических средств электромагнитная. Нормы качества электрической энергии в системах электроснабжения общего назначения»;
ГОСТ Р 54149-2010 «Электрическая энергия. Совместимость технических средств электромагнитная. Нормы качества электрической энергии в системах электроснабжения общего назначения»;
ГОСТ Р 51317.4.7-2008 (МЭК 61000-4-7:2002) «Общее руководство по средствам измерений и измерениям гармоник и интергармоник для систем электроснабжения и подключаемых к ним технических средств»;
ГОСТ Р 51317.4.30-2008 (МЭК 61000-4-30:2008) «Электрическая энергия. Совместимость технических средств электромагнитная. Методы измерений показателей качества электрической энергии»;
ГОСТ Р 51317.4.15-2012 «Совместимость технических средств электромагнитная. Фликкерметр. Требования и методы испытаний»;
ГОСТ Р 53333-2008 «Электрическая энергия. Совместимость технических средств электромагнитная. Контроль качества электрической энергии в системах электроснабжения общего назначения»;
ГОСТ Р 8.655-2009 «Средства измерений показателей качества электроэнергии»;
ГОСТ 22261-94 «Средства измерения электрических и магнитных величин. Общие технические условия»;
ГОСТ 15150-69 «Машины, приборы и другие технические изделия. Исполнения для различных климатических районов. Категории, условия эксплуатации, хранения и транспортирования в части воздействия климатических факторов внешней среды»;
ГОСТ Р 52320-2005, ГОСТ 31818.11-2012 «Аппаратура для измерения электрической энергии переменного тока. Общие требования и условия испытаний. Часть 11. Счетчики электрической энергии»;
ГОСТ Р 52323-2005, ГОСТ 31819.22-2012 «Аппаратура для измерения электрической энергии переменного тока. Частные требования. Часть 22. Статические счетчики активной энергии классов точности 0,2S и 0,5S»;
ГОСТ Р 52425-2005, ГОСТ 31819.23-2012 «Аппаратура для измерения электрической энергии переменного тока. Частные требования. Часть 23. Статические счетчики реактивной энергии»;
ГОСТ 28601.3-90 (МЭК 60297) «Система несущих конструкций серии 482,6 мм. Каркасы блочные и частичные вдвижные. Основные размеры»;
ГОСТ 26.011-80 «Средства измерений и автоматизации. Сигналы тока и напряжения электрические непрерывные входные и выходные»;
ГОСТ Р 52319-2005 (МЭК 61010-1:2001) «Безопасность электрического оборудования для измерения, управления и лабораторного применения. Часть 1. Общие требования»;
ГОСТ 14254-96 «Степени защиты, обеспечиваемые оболочками (Код IP)»;
ГОСТ 12.2.007.0-75 ССБТ. «Изделия электротехнические. Общие требования
безопасности»;
ГОСТ Р МЭК 60870-5-104-2004 - «Устройства и системы телемеханики. Часть 5. Протоколы передачи. Раздел 104. Доступ к сети для ГОСТ Р МЭК 870-5-101 с использованием стандартных транспортных профилей»;
ГОСТ 51317.6.5-2006 (МЭК 61000-6-5-2001). «Совместимость технических средств электромагнитная. Устойчивость к электромагнитным помехам технических средств, применяемых на электростанциях и подстанциях. Требования и методы испытаний»;
ЛКЖТ2.721.004 ТУ «Преобразователи измерительные многофункциональные МИП-02XXX. Технические условия».
Смотрите также

