Акселерометры низкочастотные линейные АЛЕ 037
| Номер в ГРСИ РФ: | 63003-16 |
|---|---|
| Категория: | Акселерометры |
| Производитель / заявитель: | ОАО "НИИ физических измерений" (НИИФИ), г.Пенза |
Акселерометры низкочастотные линейные АЛЕ 037 (далее - акселерометры) предназначены для измерения низкочастотных линейных ускорений.
Информация по Госреестру
| Основные данные | |
|---|---|
| Номер по Госреестру | 63003-16 |
| Действует | по 21.01.2031 |
| Наименование | Акселерометры низкочастотные линейные |
| Модель | АЛЕ 037 |
| Приказы |
№2489 от
18.11.2025
— О продлении срока действия утвержденных типов средств измерений
|
| Код идентификации производства |
ОС
СИ не соответствует критериям подтверждения производства на территории
РФ в соответствии с постановлением №719
|
| Характер производства | Серийное |
| Идентификатор записи ФИФ ОЕИ | 56496295-1691-174b-f9ef-4d2467ebf25d |
Производитель / Заявитель
АО «НИИФИ», РОССИЯ, 440026, г. Пенза, ул. Володарского, 8/10
Поверка
| Межповерочный интервал / Периодичность поверки |
2 года
|
| Зарегистрировано поверок | |
| Найдено поверителей | |
| Успешных поверок (СИ пригодно) | 543 (100%) |
| Неуспешных поверок (СИ непригодно) | 0 (0 %) |
| Актуальность информации | 24.05.2026 |
Поверители
Скачать
|
63003-16: Описание типа
2016-63003-16.pdf
Файл устарел
|
Скачать | 204.4 КБ | |
|
63003-16: Методика поверки
2016-mp63003-16.pdf
Файл устарел
|
Скачать | 893.8 КБ | |
|
63003-16: Описание типа
2025-63003-16.pdf
|
Скачать | 2.9 MБ | |
|
63003-16: Описание типа
2016-63003-16-1.pdf
|
Скачать | 204.4 КБ | |
|
63003-16: Методика поверки
2016-mp63003-16-1.pdf
|
Скачать | 893.8 КБ |
Описание типа
Назначение
Акселерометры низкочастотные линейные АЛЕ 037 (далее - акселерометры) предназначены для измерения низкочастотных линейных ускорений.
Описание
Акселерометры являются средством измерений низкочастотных линейных ускорений в установленном частотном диапазоне измерений.
Акселерометры состоят из объединенных в моноблок чувствительного элемента (ЧЭ) и электронного преобразователя (ЭП).
ЧЭ акселерометра содержит дифференциальный емкостный преобразователь перемещения, дифференциальный магнитоэлектрический преобразователь выходного тока акселерометра в момент силы. Подвижной пластиной дифференциального емкостного преобразователя является металлический маятник, а неподвижными пластинами - напыленные на кварцевое стекло металлизированные слои.
Блок электроники содержит блок питания, высокочастотный генератор для запитки емкостного преобразователя перемещения, предварительный усилитель, одновременно выполняющий функции фазочувствительного выпрямителя, усилитель постоянного тока, фильтр нижних частот и схему термокомпенсации коэффициента преобразования. Датчиком температуры является медная катушка, установленная в основание корпуса.
Акселерометры работают следующим образом: при действии ускорения в направлении измерительной оси маятник отклоняется от своего нейтрального положения, приводя к изменению емкостей емкостного преобразователя перемещения, которое преобразуется в электрическое напряжение, усиливается в усилителе постоянного тока и подается в обмотку обратного преобразователя. Ток, протекающий по обмотке, взаимодействуя с полем постоянного магнита, приводит к появлению момента, стремящегося возвратить маятник в исходное состояние. Демпфирование в акселерометре осуществляется пленкой газа, заключенного между обкладками емкостного преобразователя перемещения, и применением специальной коррекции в цепи отрицательной обратной связи акселерометра.
Акселерометры в зависимости от диапазона измерений, коэффициента преобразования, частотного диапазона измерений (ЧДИ) имеют модификации в соответствии с таблицей 1.
В связи с условиями эксплуатации знак поверки наносится на свидетельство о поверке.
Для предотвращения несанкционированного доступа на корпусе имеется защитная наклейка, без нарушения которой доступ к внутренним частям акселерометра невозможен. Место нанесения защитной наклейки указано на рисунке 1.
Общий вид акселерометров представлен на рисунке 2.
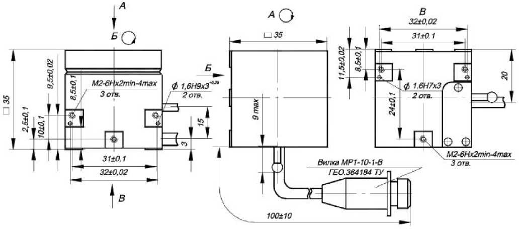
Габаритно-установочные размеры акселерометров представлены на рисунке 3.
Таблица 1 — Классификация акселерометров
|
Обозначение |
Маркировка акселерометра |
Диапазон измерений, м/с2 |
Коэффициент преобразования, В-с2/м |
ЧДИ, Гц | |
|
1 |
2 |
3 |
4 |
5 | |
|
СДАИ.402139.005 |
АЛЕ 037 |
±0,7-8 |
±0,7 |
от 3,214278 до 3,928562 |
0-8 |
|
-01 |
АЛЕ 037 |
±1,4-8 |
±1,4 |
от 1,607139 до 1,964281 |
0-8 |
|
-02 |
АЛЕ 037 |
±2,8-8 |
±2,8 |
от 0,803286 до 0,981794 |
0-8 |
|
-03 |
АЛЕ 037 |
±5,6-8 |
±5,6 |
от 0,401778 до 0,491062 |
0-8 |
|
-04 |
АЛЕ 037 |
±11-16 |
±11 |
от 0,204543 до 0,249997 |
0-16 |
|
-05 |
АЛЕ 037 |
±11-32 |
±11 |
от 0,204543 до 0,249997 |
0-32 |
|
-06 |
АЛЕ 037 |
±22-16 |
±22 |
от 0,102276 до 0,125004 |
0-16 |
|
-07 |
АЛЕ 037 |
±22-32 |
±22 |
от 0,102276 до 0,125004 |
0-32 |
|
-08 |
АЛЕ 037 |
±45-16 |
±45 |
от 0,049995 до 0,061105 |
0-16 |
|
-09 |
АЛЕ 037 |
±45-32 |
±45 |
от 0,049995 до 0,061105 |
0-32 |
|
-10 |
АЛЕ 037 |
±90-16 |
±90 |
от 0,024993 до 0,030547 |
0-16 |
|
-11 |
АЛЕ 037 |
±90-32 |
±90 |
от 0,024993 до 0,030547 |
0-32 |
|
-12 |
АЛЕ 037-01 |
±0,7-8 |
±0,7 |
от 3,214278 до 3,928562 |
0-8 |
|
-13 |
АЛЕ 037-01 |
±1,4-8 |
±1,4 |
от 1,607139 до 1,964281 |
0-8 |
|
-14 |
АЛЕ 037-01 |
±2,8-8 |
±2,8 |
от 0,803286 до 0,981794 |
0-8 |
|
-15 |
АЛЕ 037-01 |
±5,6-8 |
±5,6 |
от 0,401778 до 0,491062 |
0-8 |
|
-16 |
АЛЕ 037-01 |
±11-16 |
±11 |
от 0,204543 до 0,249997 |
0-16 |
|
-17 |
АЛЕ 037-01 |
±11-32 |
±11 |
от 0,204543 до 0,249997 |
0-32 |
|
-18 |
АЛЕ 037-01 |
±22-16 |
±22 |
от 0,102276 до 0,125004 |
0-16 |
|
-19 |
АЛЕ 037-01 |
±22-32 |
±22 |
от 0,102276 до 0,125004 |
0-32 |
|
-20 |
АЛЕ 037-01 |
±45-16 |
±45 |
от 0,049995 до 0,061105 |
0-16 |
|
-21 |
АЛЕ 037-01 |
±45-32 |
±45 |
от 0,049995 до 0,061105 |
0-32 |
|
-22 |
АЛЕ 037-01 |
±90-16 |
±90 |
от 0,024993 до 0,030547 |
0-16 |
|
-23 |
АЛЕ 037-01 |
±90-32 |
±90 |
от 0,024993 до 0,030547 |
0-32 |
|
-24 |
АЛЕ 037 |
±5,6-32 |
±5,6 |
от 0,401778 до 0,491062 |
0-32 |
защитная наклейка
Рисунок 1 - Место нанесения защитной наклейки от несанкционированного доступа
Рисунок 2 - Общий вид акселерометров
Рисунок 3 - Габаритно-установочные размеры
Метрологические и технические характеристики представлены в таблице 2.
Таблица 2
|
Диапазоны измерений низкочастотных линейных ускорений, м/с2 |
±0,7; ±1,4; ±2,8; ±5,6; ±11; ±22; ±45; ±90 |
|
Частотные диапазоны измерений, Гц - для акселерометров с диапазонами измерений ±0,7; ±1,4; ±2,8; ±5,6 - для акселерометров с диапазонами измерений ±11; ±22; ±45; ±90 - для акселерометров с диапазонами измерений ±5,6; ±11; ±22; ±45; ±90 |
от 0 до 8 от 0 до 16 от 0 до 32 |
Продолжение таблицы 2
|
Коэффициент преобразования, 1В с2/м: - для акселерометров с диапазоном измерений: ±0,7 ±1,4 ±2,8 ±5,6 ±11 ±22; ±45; ±90 |
от 3,214278 до 3,928562 от 1,607139 до 1,964281 от 0,803286 до 0,981794 от 0,401778 до 0,491062 от 0,204543 до 0,249997 от 0,102276 до 0,125004 от 0,049995 до 0,061105 от 0,024993 до 0,030547 |
|
Смещение нуля, В - для акселерометров с диапазоном измерений низкочастотных линейных ускорений ±5,6 м/с2 с частотным диапазоном измерений от 0 до 32 Гц -для остальных диапазонов |
от минус 0,3 до 0,3 от 2,7 до 3,3 |
|
Пределы допускаемой основной приведенной погрешности измерений низкочастотных линейных ускорений, %: - для акселерометров с диапазоном измерений низкочастотных линейных ускорений ±5,6 м/с2 с частотным диапазоном измерений от 0 до 32 Гц - для остальных диапазонов |
±0,15 ±0,05 |
|
Пределы среднего квадратического отклонения нелинейности градуировочной характеристики (погрешность аппроксимации), % |
±0,05 |
|
Пределы допускаемой дополнительной приведенной погрешности измерений низкочастотных линейных ускорений в интервале изменения температуры окружающей среды, % |
±0,1 |
|
Диапазон температуры окружающей среды, °С: - для акселерометров с диапазонами измерений низкочастотных линейных ускорений ±1,4 м/с2; ±2,8 м/с2; - для акселерометров с диапазоном измерений низкочастотных линейных ускорений ±5,6 м/с2 с частотным диапазоном измерений от 0 до 32 Гц - для остальных диапазонов |
от минус 50 до 70 от минус 50 до 60 от минус 50 до 50 |
|
Напряжение питания, В |
±(15±1,5) |
|
Ток потребления, мА, не более |
25 |
|
Г абаритные размеры, мм, не более |
(□ □ хп q) ха |
|
Масса, кг, не более |
0,220 |
□
Знак утверждения типа
наносится на титульных листах эксплуатационной документации офсетным способом
Комплектность
В комплект поставки входят:
- акселерометр низкочастотный линейный;
- формуляр СДАИ.402139.005 ФО;
- техническое описание и инструкция по эксплуатации СДАИ.402139.005ТО;
- методика поверки СДАИ.402139.005 МП.
Поверка
осуществляется в соответствии с документом СДАИ.402139.005 МП «Акселерометры низкочастотные линейные АЛЕ 037. Методика поверки», утвержденным АО «НИИФИ» 28.10.2015 г.
Основные средства поверки: головка оптическая делительная ОДГЭ-5 (Госреестр № 26906-04, диапазон (0 - 360n) о, погрешность ±(5+5sina/2) с); источник питания постоянного тока Б5-49 (Госреестр № 5969-77, диапазон 0,1 - 99,9 В, 0,001 - 0,999 А, погрешность ±(0,5%иуст +0,1%Umax) В, ±(1,0%!уСТ +0,2%Imax) мА); вольтметр В7-16А (Госреестр № 6458-79, диапазон (0 - 1000) В, класс точности (0,05/0,05 - 0,1/0,1)); прибор электроизмерительный многофункциональный Ц-4353 (Госреестр № 5913-77, диапазон (0 - 5000 кОм), погрешность ±1,5%); комплекс градуировочный Темп-2 (Госреестр № 21640-01, диапазон воспроизводимых линейных ускорений 5-1500 м/с2, относительная среднеквадратичная погрешность воспроизведения ускорений в диапазоне 10-100 м/с2 не более 0,2 %, в диапазоне 100 - 1500 м/с2 не более 0,03 %).
Сведения о методах измерений
Методика измерений содержится в техническом описании и инструкции по эксплуатации СДАИ.402139.005 ТО.
Нормативные документы
Акселерометры низкочастотные линейные АЛЕ 037. Технические условия СДАИ.402139.005 ТУ.
ГОСТ 8.577-2002 «ГСОЕИ. Государственная поверочная схема для средств измерений линейных ускорений и плоского угла при угловом перемещении твердого тела».

